EasyManua.ls Logo

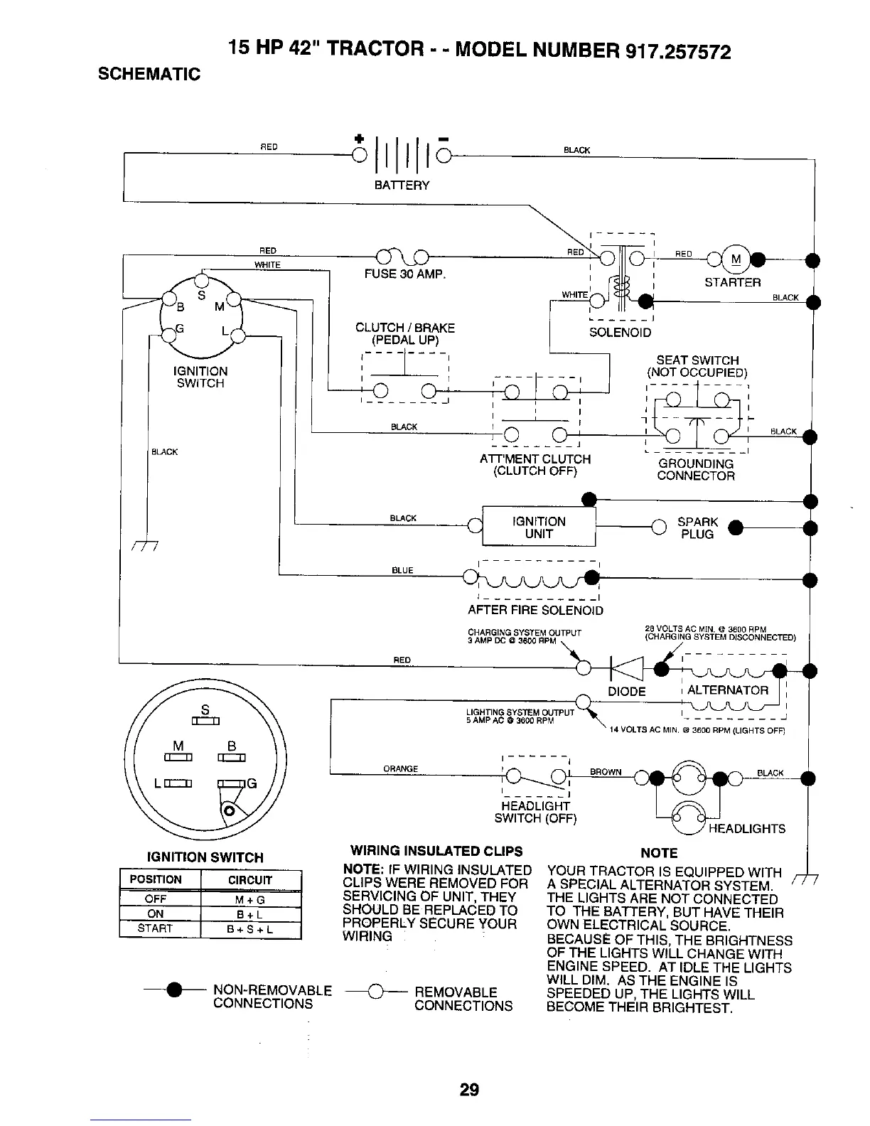
Craftsman 917.257572 - Electrical Schematic and Ignition System; Tractor Wiring Diagram; Ignition Switch Operation

Craftsman 917.257572
28 pages
Print Icon
To Next Page IconTo Next Page
To Next Page IconTo Next Page
To Previous Page IconTo Previous Page
To Previous Page IconTo Previous Page
Loading...

Related product manuals