EasyManua.ls Logo

Craftsman 917.273421 - Schematic

Craftsman 917.273421
64 pages
Print Icon
To Next Page IconTo Next Page
To Next Page IconTo Next Page
To Previous Page IconTo Previous Page
To Previous Page IconTo Previous Page
Loading...
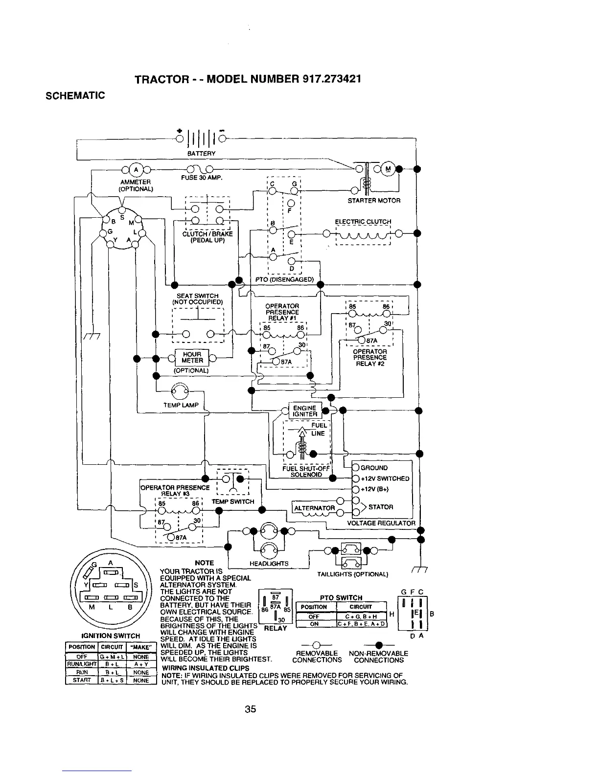
SCHEMATIC
TRACTOR - - MODEL NUMBER 917.273421
[ BATTERY
AMMETER
(OPTIONAL)
L ....... J
CLUTCH / BRAKE
(PEDAL UP)
E
D
PTO_(DISENGAGED)
STARTER MOTOR
ELECTRIC CLUTCH
-i
SEAT SWITCH
(NOT OCCUPIE[
(OPTIONAL)
i
OPERATOR I 85 86 t
PRESENCE
RELAY #1
i t
85 86
_f
OPERATOR
PRESENCE
RELAY #2
TEMP LAMP
RELAY */,3
85 86 , TEMP SWITCH
)
FUEL SHUT-OFF !GROUND /
SOLENOID +12V SWITCHED
4
I +12V (B+)
STATOR J
VOLTAGE%LATOR!
/ HEABUGHTS _ _ /'_
NOTE
YOURTRACTORIS
IGNITION SWITCH
EQUIPPED WITH A SPECIAL
ALTERNATOR SYSTEM.
THE UGHTS ARE NOT
CONNECTED TO THE
BATTERY, BUT HAVE THEIR
OWN ELECTRICAL SOURCE.
BECAUSE OF THIS, THE
BRIGHTNESS OF THE LIGHT5
WILL CHANGE WITH ENGINE
SPEED. AT IDLE THE UGHTS
TAILLIGHTS (OPTIONAL)
RELAY
GFC
PTO SWITCH 1
POSITION CIRCUIT
OFF C+G,B+H R B
ON C+_+ D
DA
PoErI'ION CIRCUIT "MAKE" WILL DIM, AS THE ENGINE IS _
SPEEDED UP, THE LIGHTS REMOVABLE NON-REMOVABLE
OFF _ * M + L NONE WILL BECOME THEIR BRIGHTEST. CONNECTIONS CONNECTIONS
RUN,'LIGFR B+L A+Y
WIRING INSULATED CLIPS
PUN S + L NONE NOTE: IF WIRING INSULATED CLIPS WERE REMOVED FOR SERVICING OF
START B + L ÷ S NONE UNIT, THEY SHOULD BE REPLACED TO PROPERLY SECURE YOUR WIRING.
35

Related product manuals