EasyManua.ls Logo

Daewoo DWF-1089 - Page 24

Daewoo DWF-1089
38 pages
Print Icon
To Next Page IconTo Next Page
To Next Page IconTo Next Page
To Previous Page IconTo Previous Page
To Previous Page IconTo Previous Page
Loading...
APPENDIX
27
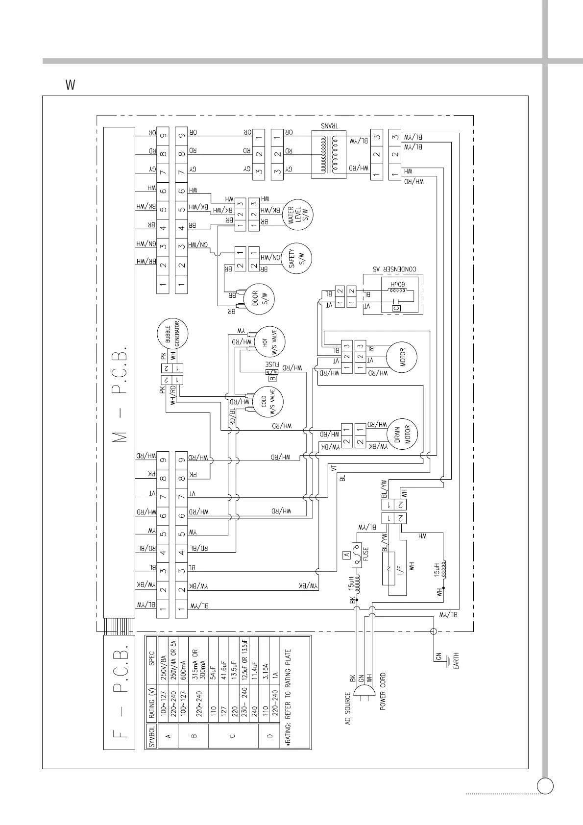
WIRING DIAGRAM
§§
è
Wiring Diagram [Non-Pump]

Related product manuals