EasyManua.ls Logo

Daewoo KOR-1A0A0A - Measurement and Testing; Microwave Power Output Measurement

Daewoo KOR-1A0A0A
51 pages
Print Icon
To Next Page IconTo Next Page
To Next Page IconTo Next Page
To Previous Page IconTo Previous Page
To Previous Page IconTo Previous Page
Loading...
36
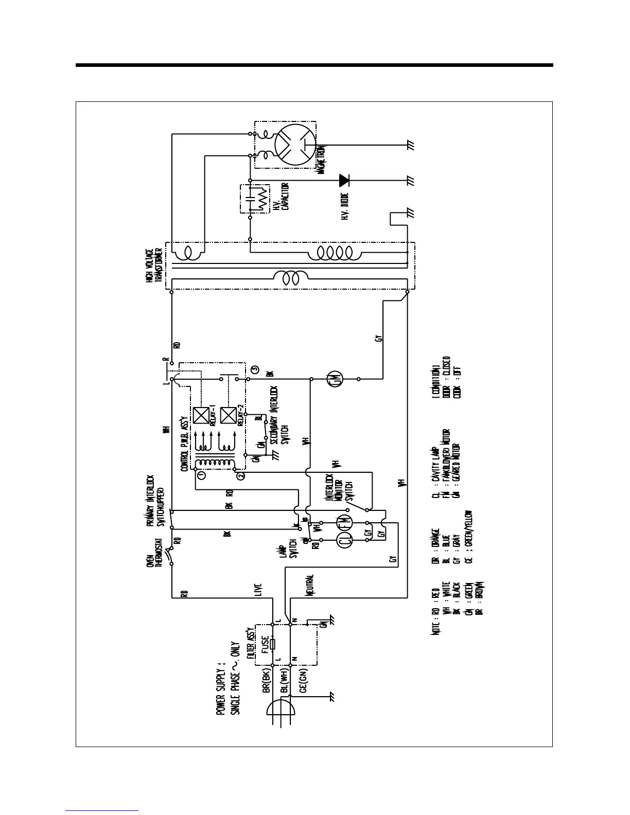
2)KOR-1A0A0A, 1A1G(H)0A, 1A4G(H)0A, 1A8Q0A, 1A9H9A

Related product manuals