EasyManua.ls Logo

Daikin DWSC 050 - Page 47

Daikin DWSC 050
62 pages
Print Icon
To Next Page IconTo Next Page
To Next Page IconTo Next Page
To Previous Page IconTo Previous Page
To Previous Page IconTo Previous Page
Loading...
48 Centrifugal Chillers D-EIMWC00804-14EN
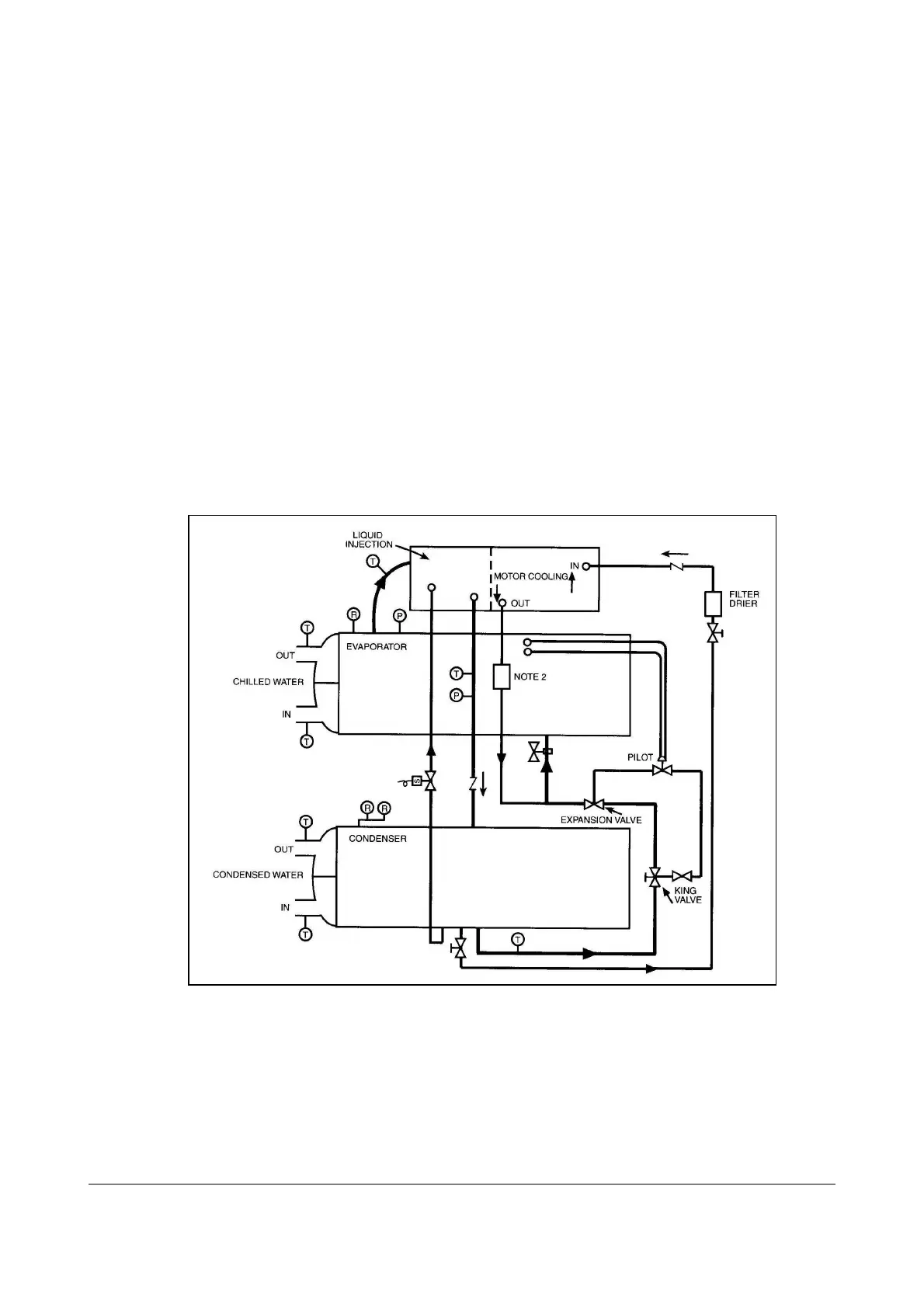
Refrigerant Cycle
Maintenance of the refrigerant cycle includes maintaining a log of the operating conditions, and
checking that the unit has the proper oil and refrigerant charge.
At every inspection, the oil, suction, and discharge pressures should be noted and recorded, as
well as condenser and chiller water temperatures.
The suction line temperature at the compressor should be taken at least once a month.
Subtracting the saturated temperature equivalent of the suction pressure from this will give the
suction superheat. Extreme changes in subcooling and/or superheat over a period of time will
indicate losses of refrigerant or possible deterioration or malfunction of the expansion valves.
Proper superheat setting is 0 to 1 degree F (0.5 degree C) at full load. Such a small temperature
difference can be difficult to measure accurately. Another method is to measure the compressor
discharge superheat, the difference between the actual discharge temperature and the saturated
discharge temperature. The discharge superheat should be between 14 and 16 degrees F (8 to 9
degrees C) at full load. The liquid injection must be deactivated (by closing the valve in the
feed line) when taking the discharge temperature. The superheat will increase linearly to 55
degrees F (30 degrees C) at 10% load. The MicroTech II interface panel can display all
superheat and subcooling temperatures.
Figure 8. Typical Refrigerant Flow Diagram
1. Connections are not necessarily in correct relative location.
2. Filter is for burnout protection of the refrigerant.
3. Liquid injection does not apply to CE 050, compressors.

Related product manuals