EasyManua.ls Logo

Daikin FWF05C - Page 156

Daikin FWF05C
167 pages
Print Icon
To Next Page IconTo Next Page
To Next Page IconTo Next Page
To Previous Page IconTo Previous Page
To Previous Page IconTo Previous Page
Loading...
152
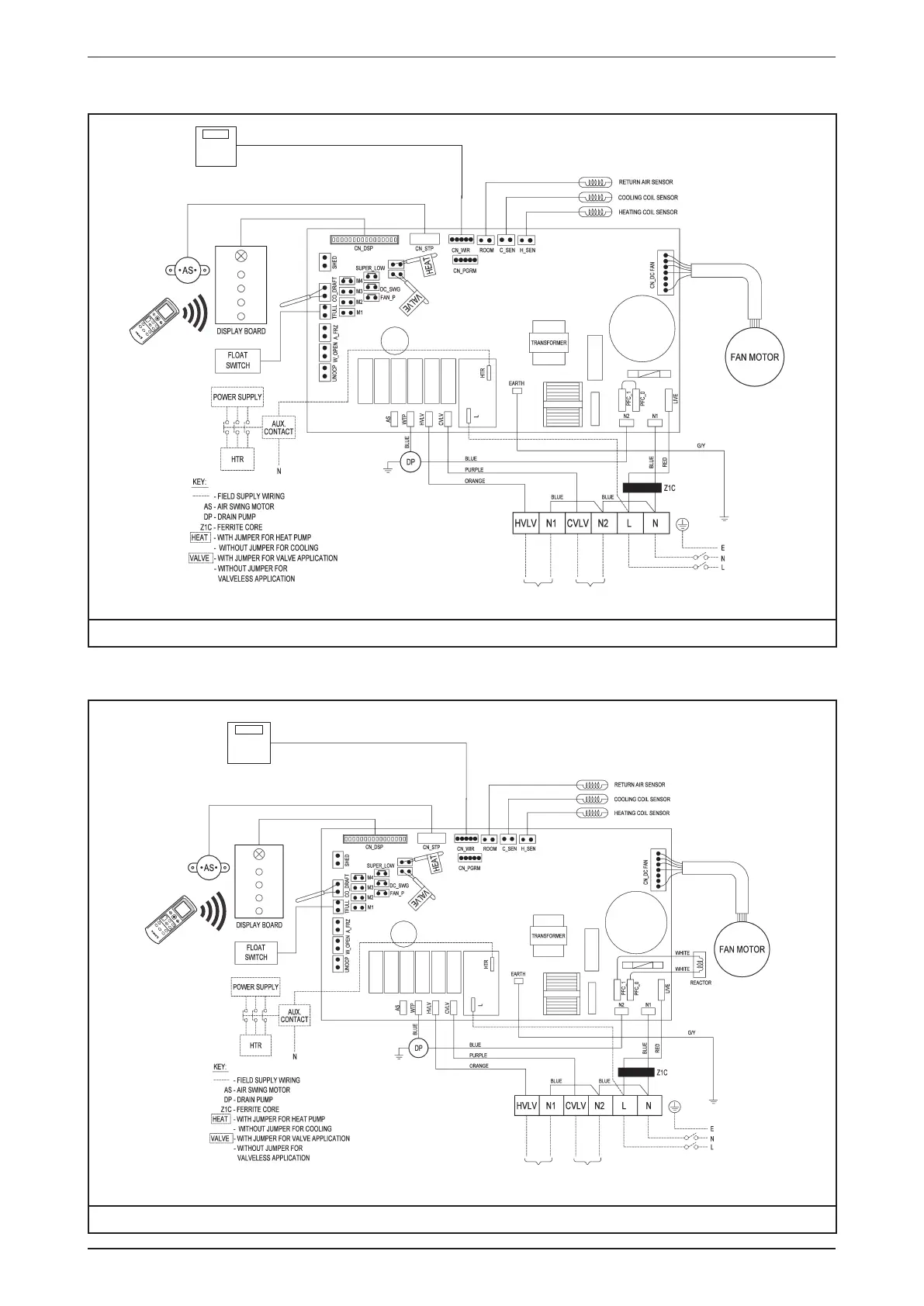
Wiring Diagrams
Model: FWKE05/08EH
TURBO
QUIET SLEEP
MODE
TIMER
CANCEL
ON OFF
SWIN
G FAN
CANCEL
CLOCK
POWER SUPPLY
220-240V/1Ph/50Hz
TO 2/3 WAY VALVE
(HEATING)
TO 2/3 WAY VALVE
(COOLING)
WIRED
CONTROLLER
(OPTIONAL)
Note: Please do not install using third party controller as this will affect the functionality of unit feature
Model: FWKE11EH
TURBO
QUIET SLEEP
MODE
TIMER
CANCEL
ON OFF
SWIN
G FAN
CANCEL
CLOCK
POWER SUPPLY
220-240V/1Ph/50Hz
WIRED
CONTROLLER
(OPTIONAL)
TO 2/3 WAY VALVE
(HEATING)
TO 2/3 WAY VALVE
(COOLING)
Note: Please do not install using third party controller as this will affect the functionality of unit feature