EasyManua.ls Logo

Daikin RXC35A - Wiring Connection

Daikin RXC35A
88 pages
Print Icon
To Next Page IconTo Next Page
To Next Page IconTo Next Page
To Previous Page IconTo Previous Page
To Previous Page IconTo Previous Page
Loading...
Wiring Connection
64
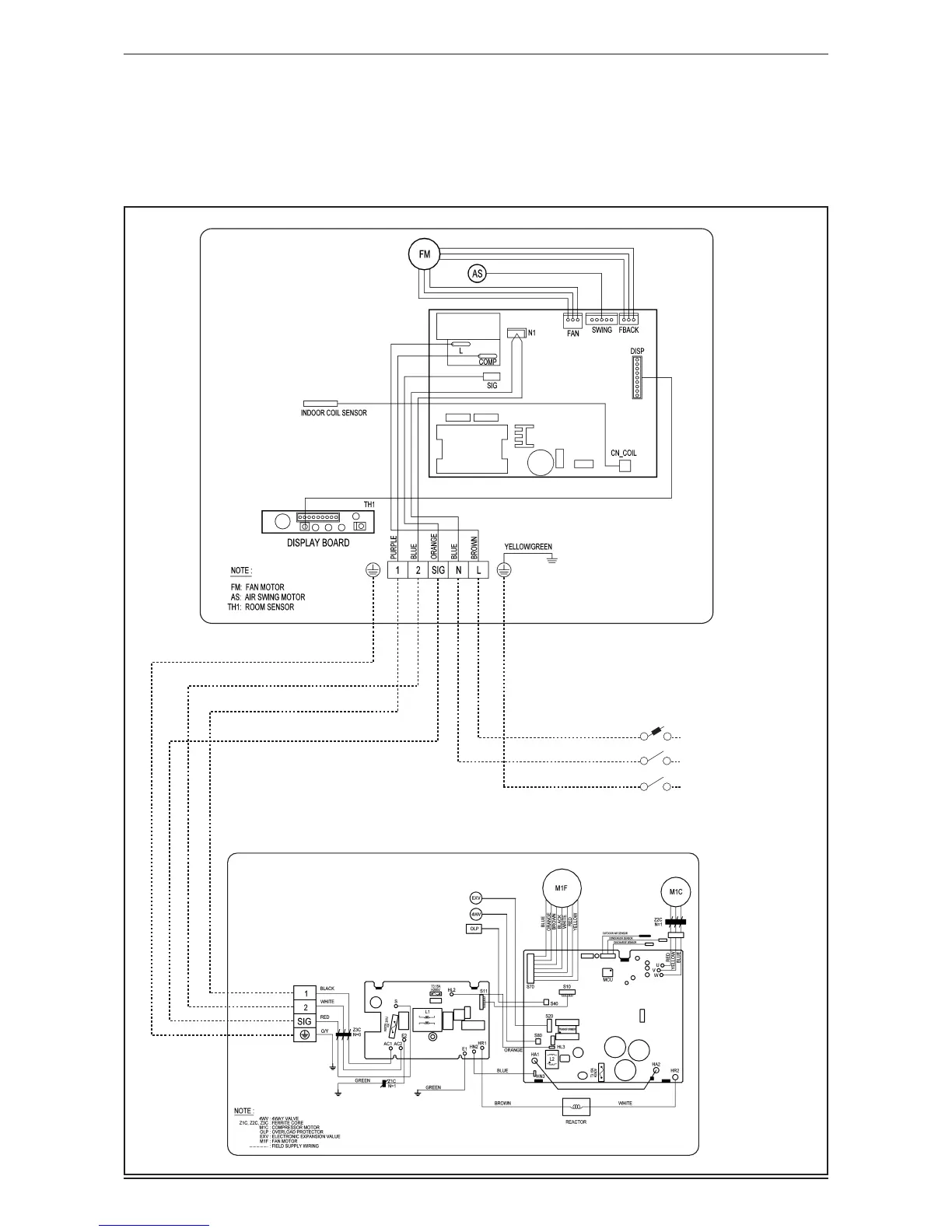
4.0 Wiring Connection
Model: FTXN25/35L-RXN25/35L / ATXN25/35L-ARXN25/35L / FTXN25/35MV1-RXN25/35MV1
/ FTXN25/35MV1B-RXN25/35MV1B / FTXN25/35MV1B9-RXN25/35MV1B9 /
ATXN25/35MV1B-ARXN25/35MV1B
L
N
E
POWER SUPPLY
220-240V/1Ph/50Hz

Related product manuals