EasyManua.ls Logo

Danfoss VLT 3006-3032

Danfoss VLT 3006-3032
56 pages
To Next Page IconTo Next Page
To Next Page IconTo Next Page
To Previous Page IconTo Previous Page
To Previous Page IconTo Previous Page
Loading...
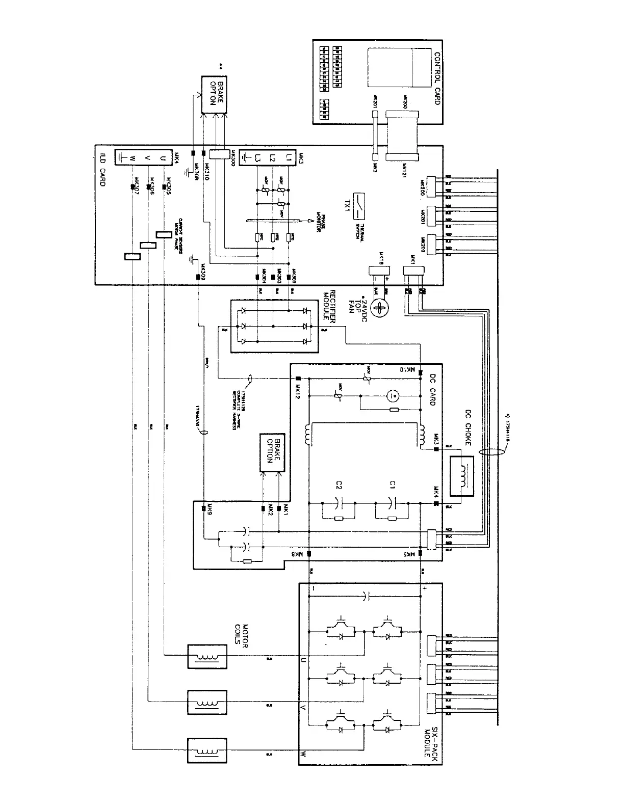
Appendix
7 - 2
BLOCK DIAGRAM
(for reference only)
VLT 3002-3004, 230V
VLT 3502-3504, 230V
VLT 3002-3006, 460V
VLT 3502-3506, 460V
Appendix

Related product manuals