EasyManua.ls Logo

Delta VFD-PU05 - Digital Keypad Operation Flow; Frequency Command and Adjustment; Parameter Save and Copy Operation; Parameter Write Status

Delta VFD-PU05
3 pages
Print Icon
To Previous Page IconTo Previous Page
To Previous Page IconTo Previous Page
Loading...
4
VFD-V Series
DELTA ELECTRONICS, INC. ALL RIGHTS RESERVED
4-3
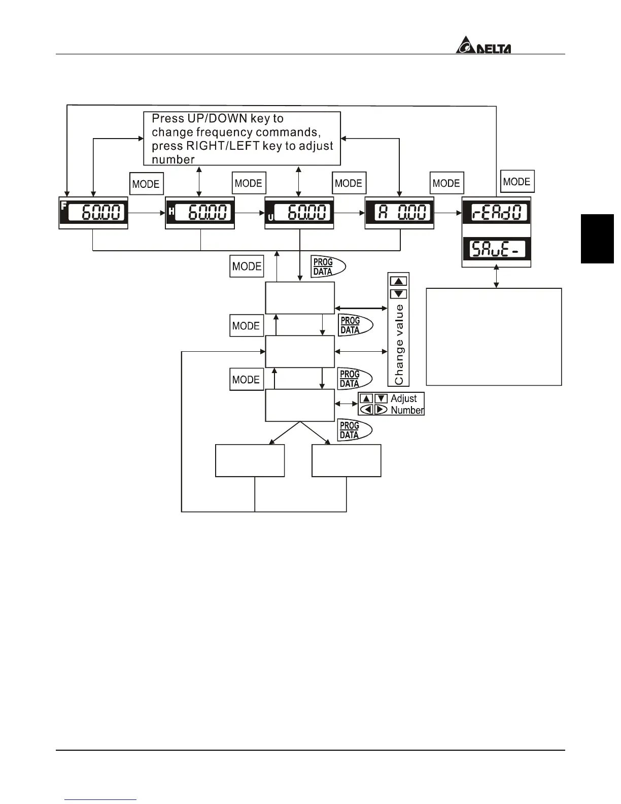
4.3 Operation steps of the Digital Keypad VFD-PU05
XX
XX-XX
X
XXXX
-END-
VFD-PU05 Operation Flow Chart
Cannot
write in
-ERR-
Or
Succeed to
Write in
Press UP key to select
SAVE: save parameters
READ: copy parameters
Press PROG/DATA for
about 2 seconds or until
it is flashing, then save/copy
data from AC drive to PU05.