EasyManua.ls Logo

Delta VFD075B23A - Page 225

Delta VFD075B23A
250 pages
Print Icon
To Next Page IconTo Next Page
To Next Page IconTo Next Page
To Previous Page IconTo Previous Page
To Previous Page IconTo Previous Page
Loading...
Appendix B Accessories_VFD-B Series
Revision 10/2005, BE13, SW V4.08 B-25
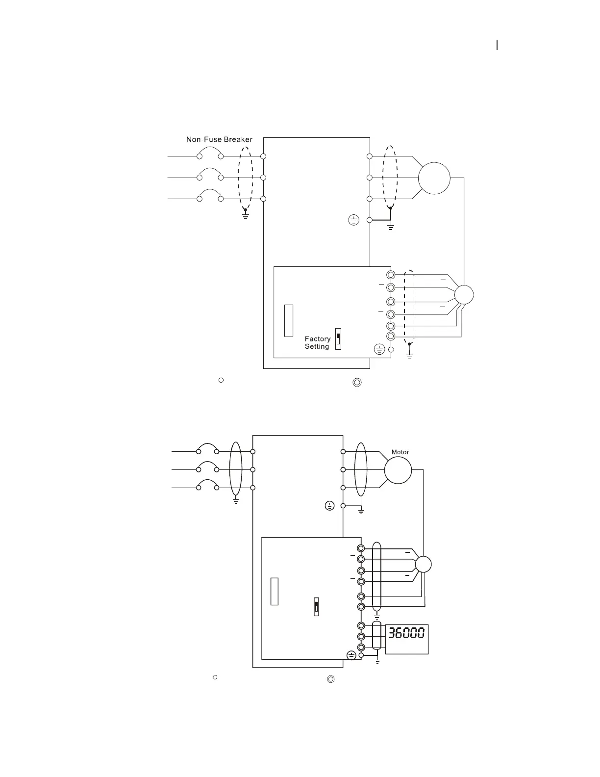
B.3.2.2 PG Card and Pulse Generator (Encoder)
1. Basic wiring diagram
NFB
R/L1
S/L2
T/L3
U/T1
V/T2
W/T3
M
3~
Motor
PG
A
B
12V
0V
PG-03
+12V
GND
OC
TP
Connection between PG-03 and the Encoder
*
Specification of the Encoder
is of the 12V/OC Output
A
B
A
B
A
B
Shield
Terminal
R/L1
S/L2
T/L3
Main circuit (power) terminals
Control circuit terminals
VFD-B
2. Connect Externally with the Encoder of 12V Power Supply and Output Signals to Additional Tachometer
Connection between PG-03 and the Encoder
Non-Fuse Breaker
NFB
R/L1
S/L2
T/L3
U/T1
V/T2
W/T3
M
3~
A
B
12V
0V
PG-03
GND
A
B
OC
TP
A
/O
B/O
RPM Meter
ʽ
Specification of the
Encoder is of 12V/OC output,
which could also connect
externally with the RPM wire
ʽ
Power of the should
be supplied by the customers
RPM meter
0V
A
B
A
B
PG
Shield
Terminal
R/L1
S/L2
T/L3
Main circuit (power) terminals
Control circuit terminals
VFD-B

Table of Contents

Other manuals for Delta VFD075B23A

Related product manuals