EasyManua.ls Logo

DMC HI-CAP 40 - Technical Specifications and Diagrams; Wiring Diagram

DMC HI-CAP 40
26 pages
Print Icon
To Next Page IconTo Next Page
To Next Page IconTo Next Page
To Previous Page IconTo Previous Page
To Previous Page IconTo Previous Page
Loading...
16
Parts List Hi-Cap 40 Grain Cleaner
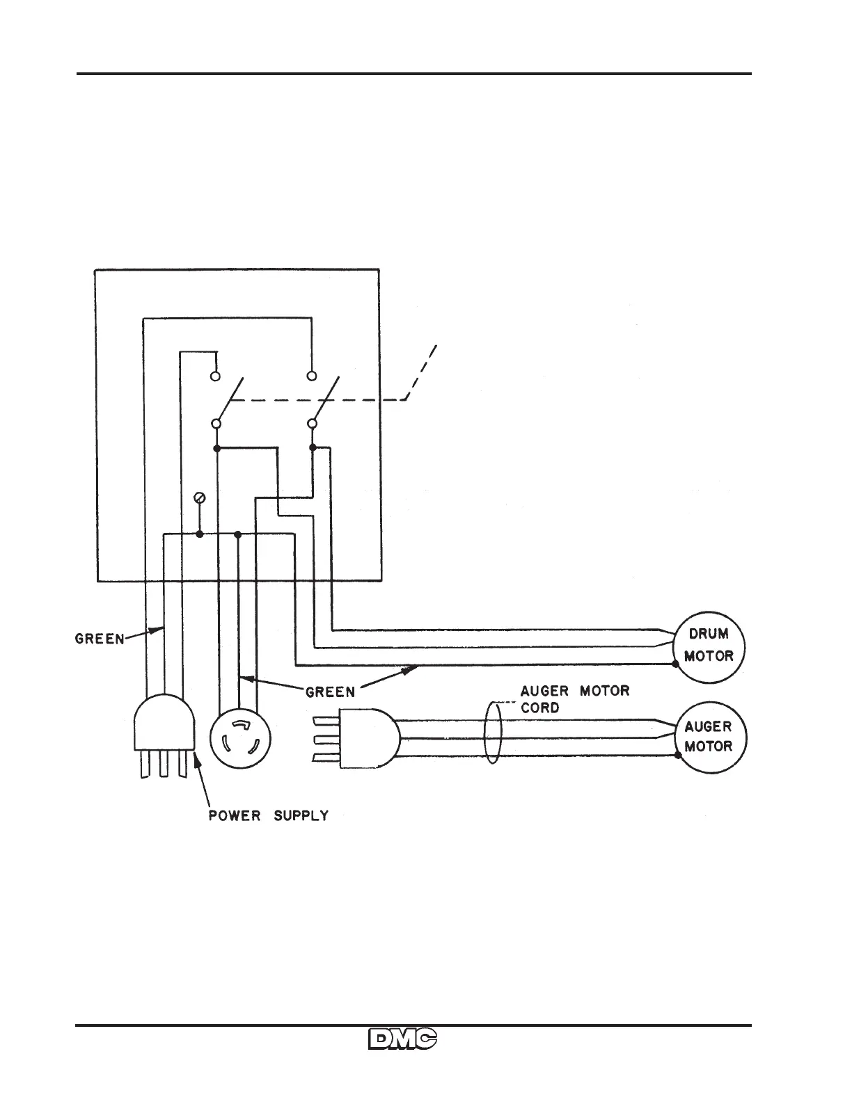
Wiring Diagram 115V. or 230 V.