EasyManua.ls Logo

doble M4110 - Page 21

doble M4110
40 pages
Print Icon
To Next Page IconTo Next Page
To Next Page IconTo Next Page
To Previous Page IconTo Previous Page
To Previous Page IconTo Previous Page
Loading...
M4110 Leakage Reactance Interface User Guide
72A-2243-01 Rev. B 9/04 3-7
September 17, 2004
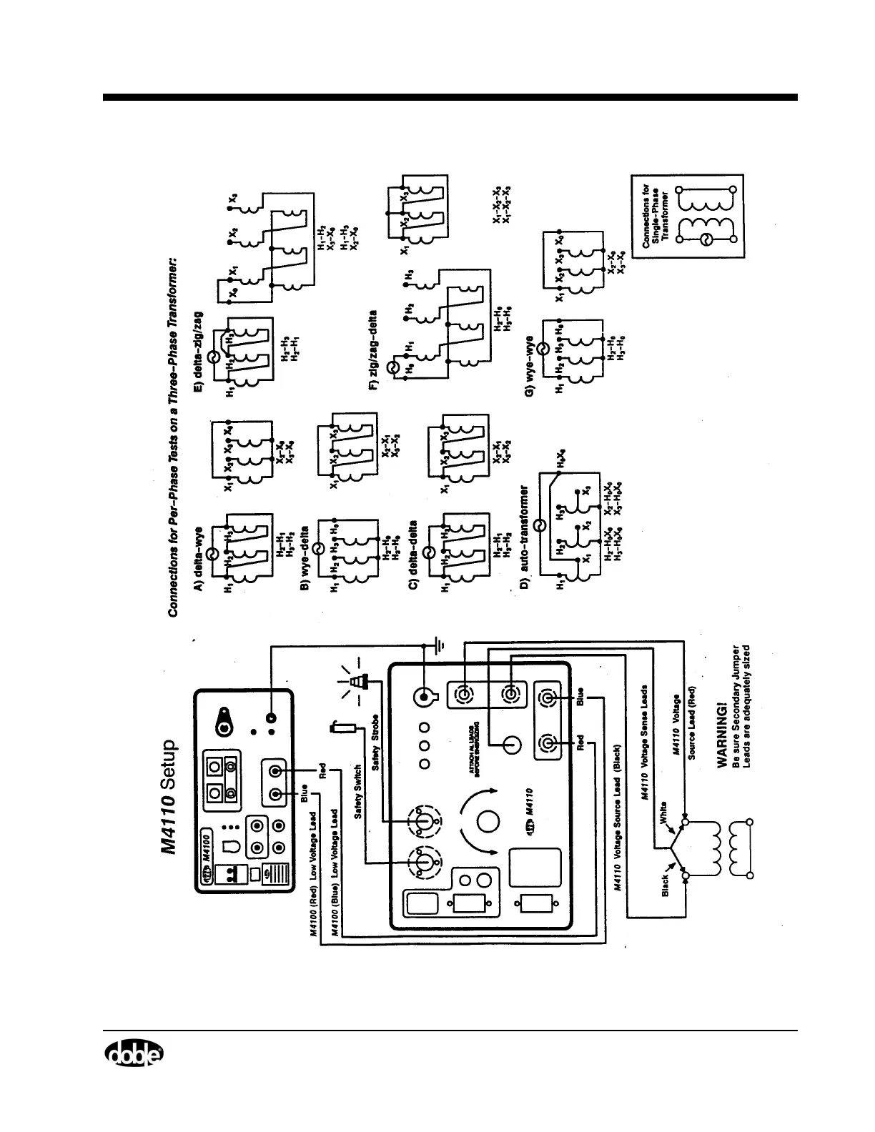
Figure 3.3 M4110 Setup (a)