EasyManua.ls Logo

doble M4110 - Page 24

doble M4110
40 pages
Print Icon
To Next Page IconTo Next Page
To Next Page IconTo Next Page
To Previous Page IconTo Previous Page
To Previous Page IconTo Previous Page
Loading...
Leakage Reactance Test Procedures
3-10 72A-2243-01 Rev. B 9/04
September 17, 2004
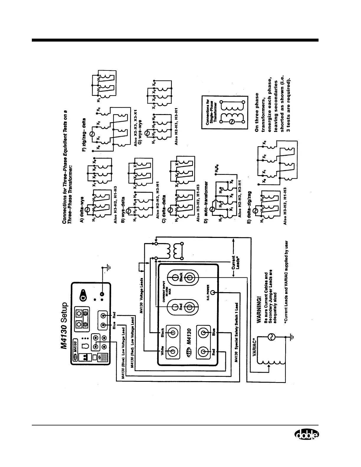
Figure 3.6 M4130 Setup (b)