EasyManua.ls Logo

DongFeng S30 - Page 122

DongFeng S30
302 pages
Print Icon
To Next Page IconTo Next Page
To Next Page IconTo Next Page
To Previous Page IconTo Previous Page
To Previous Page IconTo Previous Page
Loading...
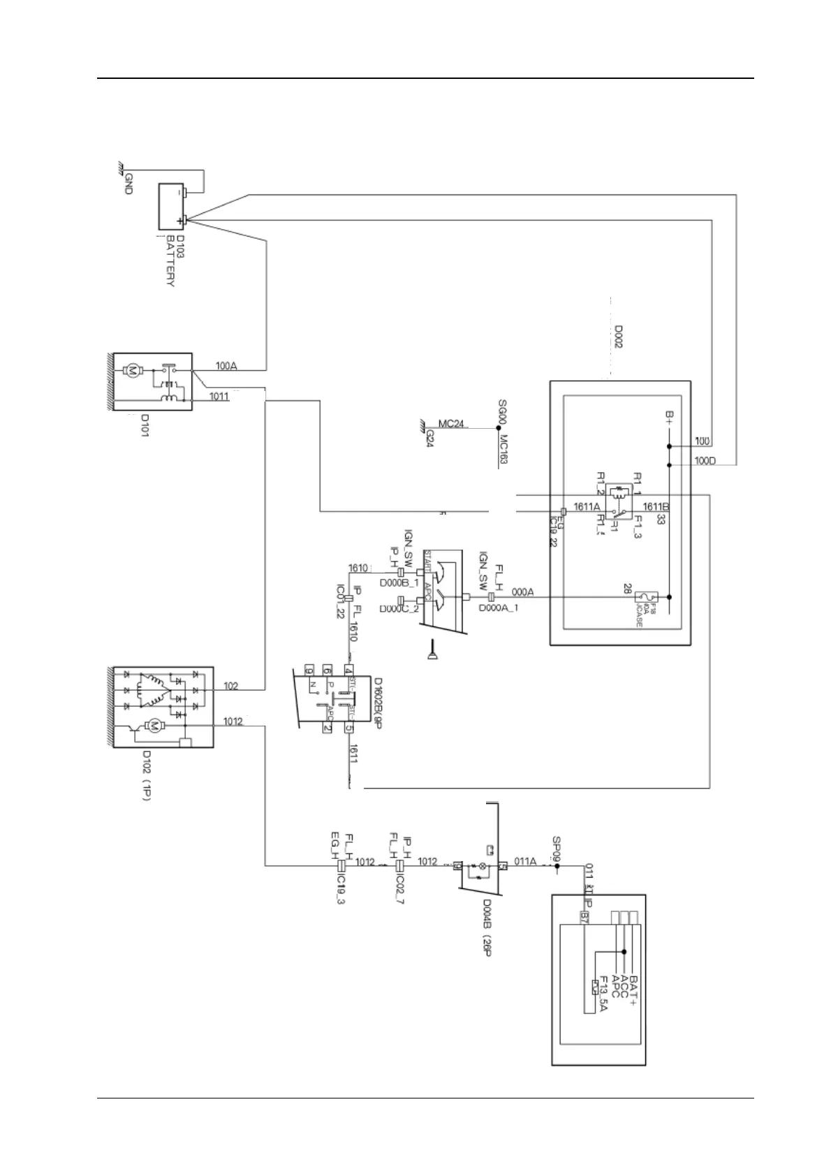
Circuit Diagrams of Electrical Appliances
21-113
2.2. The electrical schematic diagram for the start up and the charging (the automatic
transmission) S30/H30
Battery
Yellow
The starter
motor (1P)
Yellow green
The
ignition
switch
Green
G
r
ee
n
White
Gear selection switch
Grey)
Electric generator
G
r
ee
n
Battery
charging alarm
Grey
Red
Brown
Green
Yel lo w)
The combined
instrument
Cabin fuse box
The engine
compartment fuse
b
Green yellow
The starter
relay