EasyManua.ls Logo

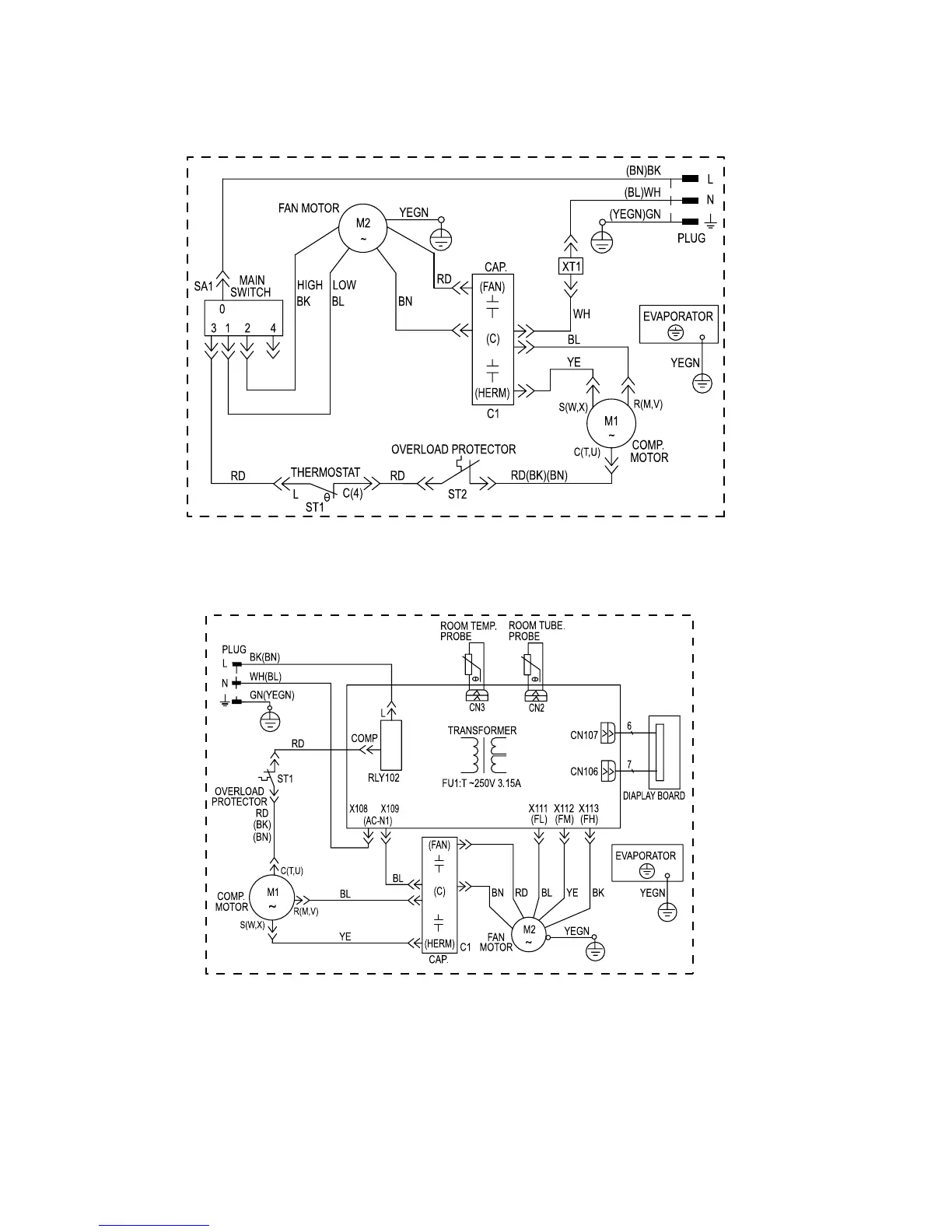
Electrolux FAC107P1A-2 - Wiring Diagrams

Electrolux FAC107P1A-2
61 pages
Print Icon
To Next Page IconTo Next Page
To Next Page IconTo Next Page
To Previous Page IconTo Previous Page
To Previous Page IconTo Previous Page
Loading...
32
63611621
63611326

Related product manuals