EasyManua.ls Logo

Electrolux FAS257R2A-2 - Page 33

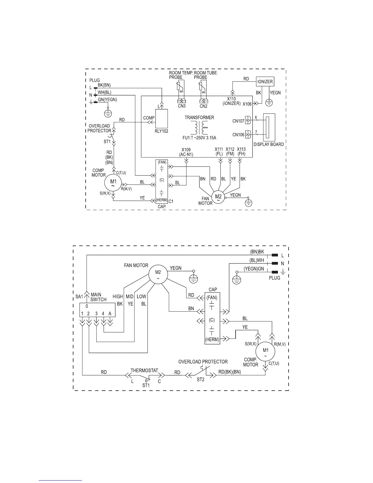
Electrolux FAS257R2A-2
61 pages
Print Icon
To Next Page IconTo Next Page
To Next Page IconTo Next Page
To Previous Page IconTo Previous Page
To Previous Page IconTo Previous Page
Loading...
33
63611618
63611620