EasyManua.ls Logo

Elson 300zi - Page 10

Default Icon
24 pages
Print Icon
To Next Page IconTo Next Page
To Next Page IconTo Next Page
To Previous Page IconTo Previous Page
To Previous Page IconTo Previous Page
Loading...
10
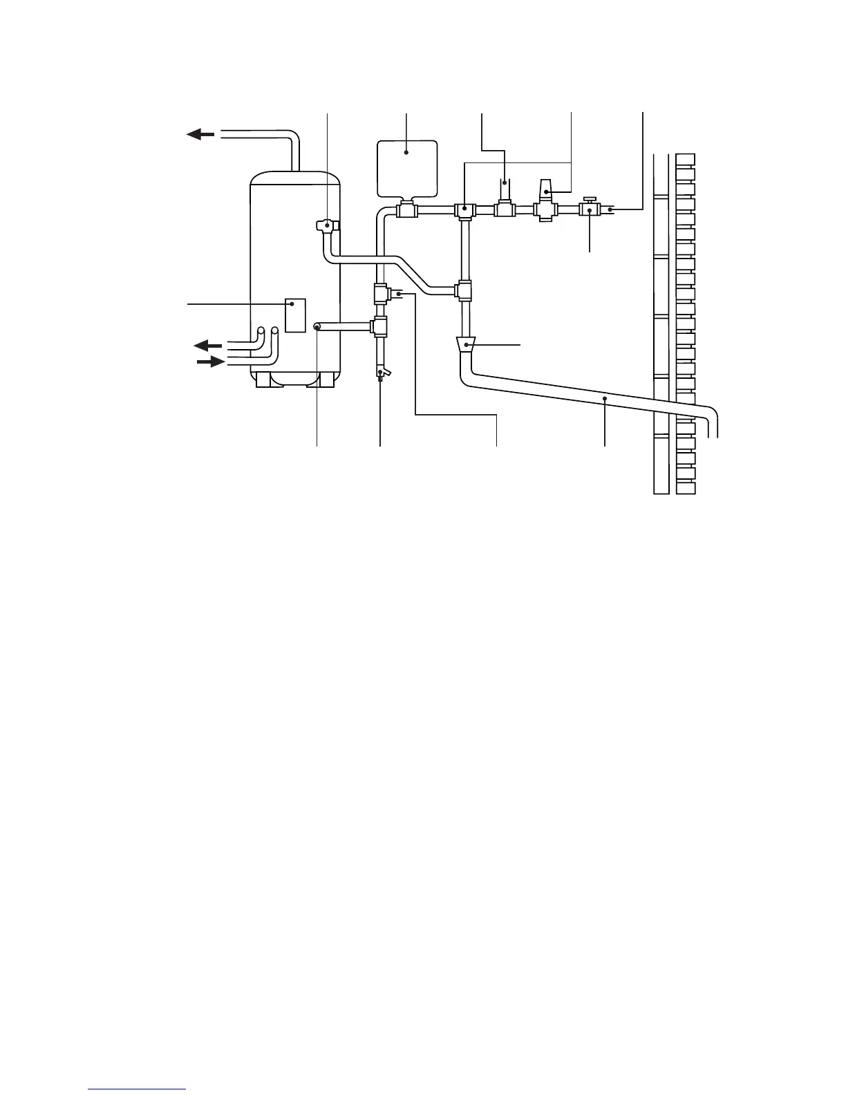
Fig.6:Typicalinstallation-schematic
EXPANSION
VESSEL
T&P RELIEF
VALVE
TO HOT
OUTLETS
MAINS
WATER
SUPPLY
ISOLATING
VALVE (NOT
SUPPLIED)
TUNDISH
DISCHARGE
PIPE
DRAIN COCK
(NOT SUPPLIED)
PRIMARY
RETURN
PRIMARY
FLOW
ELEMENT /
CONTROLS
HOUSING
INLET
SECONDARY RETURN
TAPPING (IF REQUIRED)
NOT SUPPLIED
COLD WATER
COMBINATION
VALVE
(2-PIECE)
BALANCED
COLD WATER
CONNECTION
(IF REQUIRED)

Related product manuals