EasyManua.ls Logo

EME OE5JFL - Incremental Encoder Conversion; SSI Converter Circuit and Settings

Default Icon
13 pages
Print Icon
To Next Page IconTo Next Page
To Next Page IconTo Next Page
To Previous Page IconTo Previous Page
To Previous Page IconTo Previous Page
Loading...
EME Controller OE5JFL May 2009
Page 12 of 13
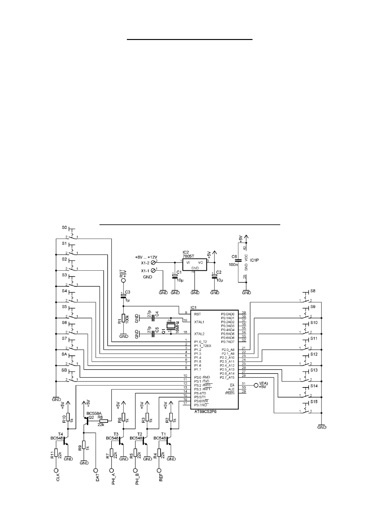
Connecting incremental encoders
Although I do not recommend the use of incremental encoders, I have developed a simple
microcontroller converter circuit to plug in between each encoder and the splitter board. It reads
the encoder output and converts the information to the SSI protocol used by the controller.
The circuit needs a quadrature phase signal from the encoder (PHI_A, PHI_B) and a positive
reference pulse (REF). The connections to the interface board are the same as for the MAB25
(+DC, GND, CLK, DAT), exception is CS because it is not used here.
On the interface board select 12V DC instead of 5V with the jumper.
In the controller menu choose SSI_12bit, SSI_11bit or SSI_10bit, depending on the resolution you
want to have. Switches SA and SB in the circuit must correspond as follows: both open 12bit,
only SA closed to GND 11bit, only SB closed 10bit.
With S15 to S0 you have to choose the pulse number per 90 deg of you encoder in binary form.
Example: 1024 pulses per 360deg means 256 pulses per 90deg. 256=0000 0001 0000 0000 . There
is only a single ‘1’ at position 8, therefore S8 has to be switched on, S0…S7 and S9…S15 remain
off. As all connections will be permanent, simply connect a wire at the position of S8 to GND,
leave all other pins open (including SA, SB positions) and you have 0.1deg resolution.
Of course you can not expect a higher resolution than your encoder is providing. The output is
limited to a maximum of 12bits.
The firmware for the 89C52 microcontroller you can download from the webpage.
Circuit diaram for incremental to SSI converter

Related product manuals