EasyManua.ls Logo

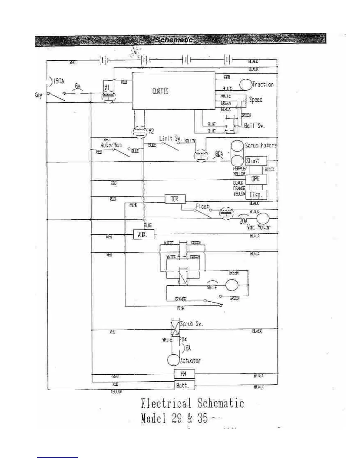
Factory Cat 29 - Electrical Schematic Diagrams

Factory Cat 29
74 pages
Print Icon
To Next Page IconTo Next Page
To Next Page IconTo Next Page
To Previous Page IconTo Previous Page
To Previous Page IconTo Previous Page
Loading...
Note: This schematic is archival.
More detailed schematics
are now available from the
factory. Pls call 800 634-4060
or write info@factorycat.com.

Other manuals for Factory Cat 29

Related product manuals