EasyManua.ls Logo

Fluke 415B - Page 29

Fluke 415B
92 pages
Print Icon
To Next Page IconTo Next Page
To Next Page IconTo Next Page
To Previous Page IconTo Previous Page
To Previous Page IconTo Previous Page
Loading...
415B
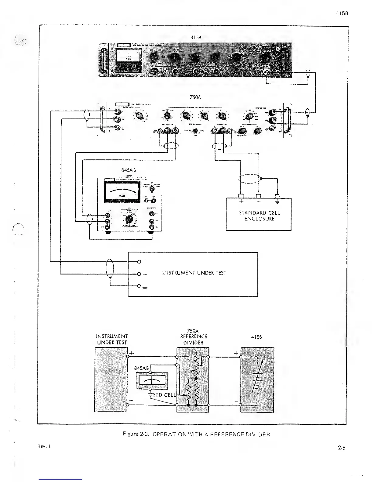
Figure
2-3.
OPERATION
WITH A
REFERENCE
DIVIDER
Rev. 1
2-5

Related product manuals