EasyManua.ls Logo

Fluke 5220A - Page 31

Fluke 5220A
138 pages
Print Icon
To Next Page IconTo Next Page
To Next Page IconTo Next Page
To Previous Page IconTo Previous Page
To Previous Page IconTo Previous Page
Loading...
Theory of Operation
Overall Functional Description
3
3-3
The transconductance amplifier is a three-stage, closed-loop amplifier whose feedback
signal is proportional to the 5220A output (load) current. It consists of the A5 Preamp,
the A6 Driver, the A7 Output, and a precision four-terminal shunt. Input voltage to the
amplifier is presented, by way of front or rear input terminals, to the A5 Preamp. This
assembly includes relays for front/rear input selection, precision feedback resistors to
establish overall loop gain, and a high-gain amplifier equipped with on/off control for
power-on/off sequencing and failure control. The output of the A5 Preamp is input
directly to the A6 Driver where it is buffered and passed on as a differential input to the
high-current A7 Output stage. Output current from this stage is returned through the
output load and a precision current shunt to power supply common (COM 2) of the A3
Cap Bus (high-current supply). The voltage drop that occurs across the shunt is sent to
the A5 Preamp as a feedback signal, thus closing the loop.
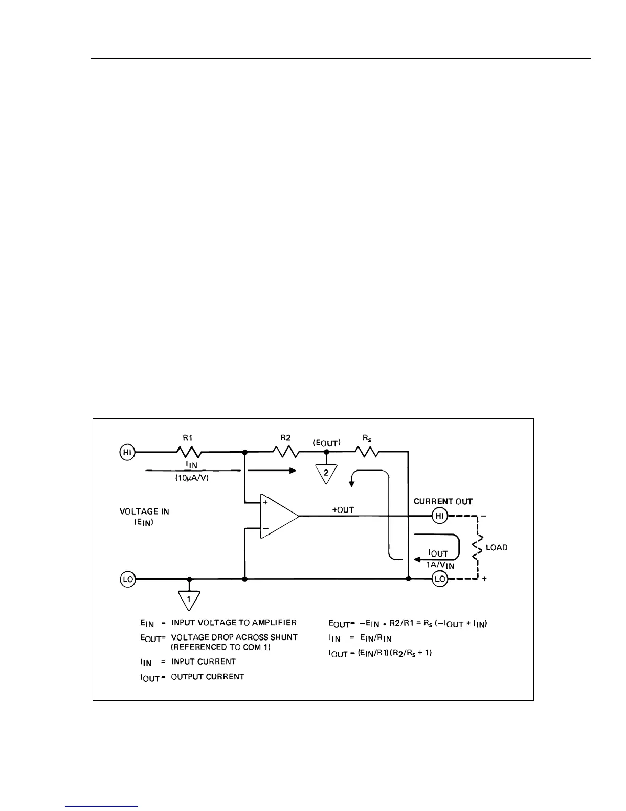
Overall operation of the transconductance amplifier is illustrated in Figure 3-2. When an
input voltage, EIN, is applied to the amplifier an output current, IOUT, is produced. The
current passes through the series connected load and the precision shunt, RS. Current
passing through the shunt produces a voltage (IR) drop, EOUT, whose polarity (with
respect to COM 1) is opposite that of the input voltage. This voltage is returned to the
amplifier as negative feedback through resistor R2. The values of R1, R2 and RS
established the 1:1 ratio of input voltage to output current. See equations in Figure 3-2.
The analog control circuit constantly monitors the voltage and current outputs of the
transconductance amplifier and provides overcompliance and overcurrent indications to
the digital section of the 5220A. When an overload condition occurs, the digital section
responds by sending shut-down signals to the amplifier by way of the analog control
logic. Control sequencing signals (T1, T2) for amplifier turn-on are also processed by the
analog control circuit.
ajs07f.wmf
Figure 3-2. Transconductance Amplifier Simplified Circuit Diagram

Table of Contents

Related product manuals