EasyManua.ls Logo

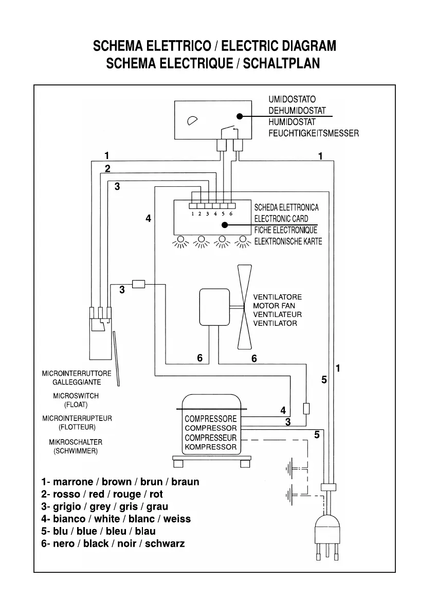
Fral FLIPPERDRY 300 - Electric Diagram and Components

Fral FLIPPERDRY 300
Print Icon
To Next Page IconTo Next Page
To Next Page IconTo Next Page
To Previous Page IconTo Previous Page
To Previous Page IconTo Previous Page
Loading...
19
7. FLIPPERDRY 300

Related product manuals