EasyManua.ls Logo

FREERIDER FR168-3X - Circuit Diagrams

FREERIDER FR168-3X
48 pages
Print Icon
To Next Page IconTo Next Page
To Next Page IconTo Next Page
To Previous Page IconTo Previous Page
To Previous Page IconTo Previous Page
Loading...
CIRCUIT DIAGRAMSCIRCUIT DIAGRAMS
36
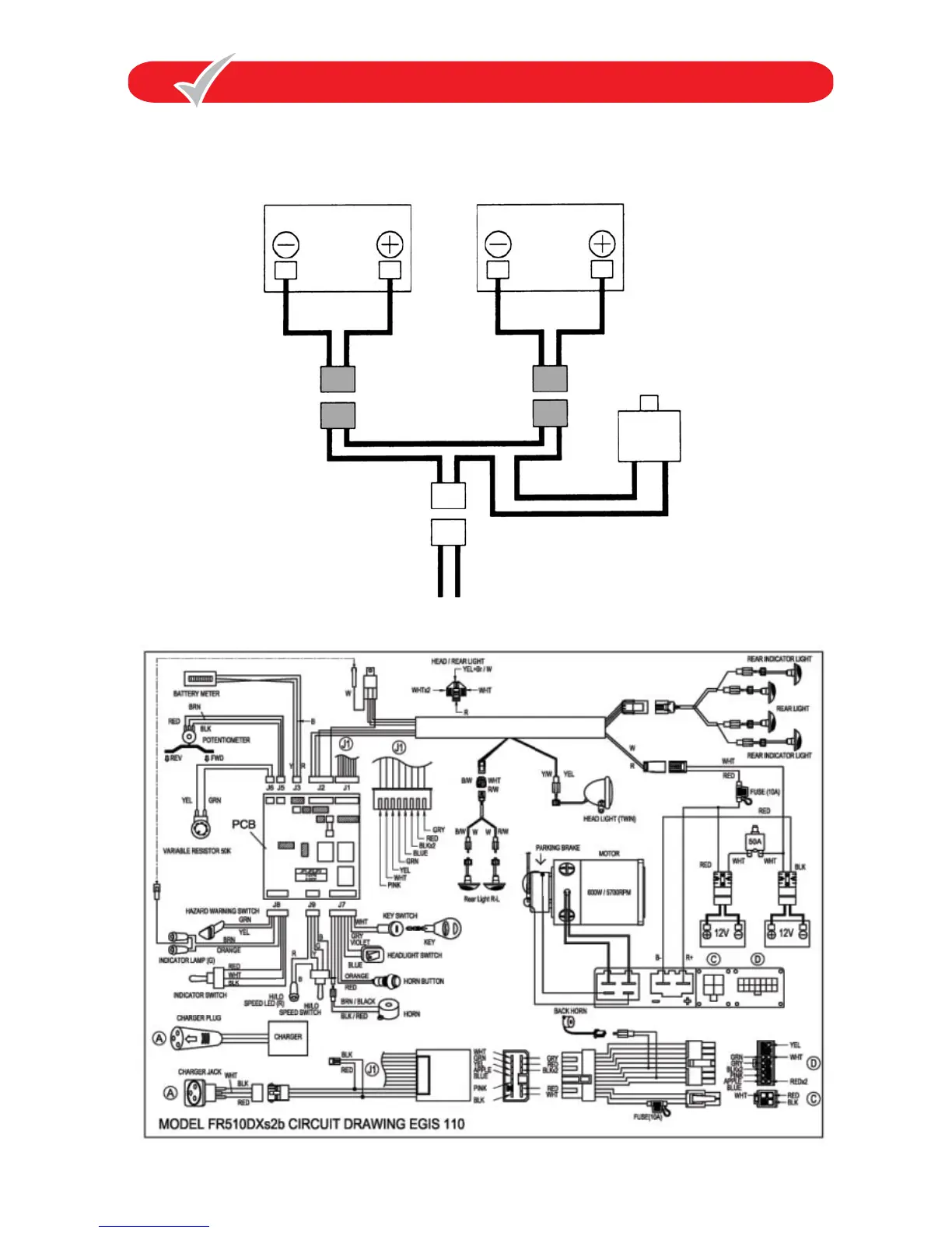
BATTERY WIRING DIAGRAM
BATTERY WIRING DIAGRAM
CIRCUIT DIAGRAMS
BLACK
GREY CONNECTORS
RED
CIRCUIT BREAKER
RED
BLACK
BLACK
BLACK
BLACK
RED
RED
RED
GREY CONNECTORS

Related product manuals