EasyManua.ls Logo

Frigidaire F30WV16E - Range Hood Wiring Diagram; Electrical Wiring Schematic

Frigidaire F30WV16E
4 pages
Print Icon
To Previous Page IconTo Previous Page
To Previous Page IconTo Previous Page
Loading...
Publication No: 5995459061 F30WV16E
02/06 4
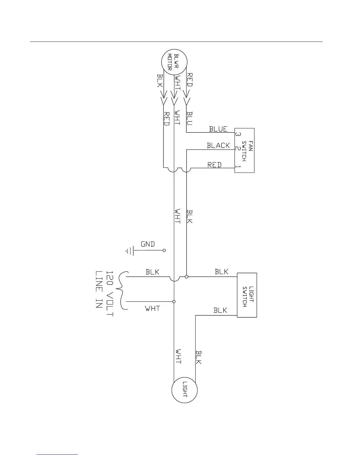
WIRING DIAGRAM

Related product manuals