EasyManua.ls Logo

Frigidaire FEB24S5A - Wiring Diagram

Frigidaire FEB24S5A
8 pages
Print Icon
To Previous Page IconTo Previous Page
To Previous Page IconTo Previous Page
Loading...
Publication No: 5995489225 FEB24S5A
04/07 8
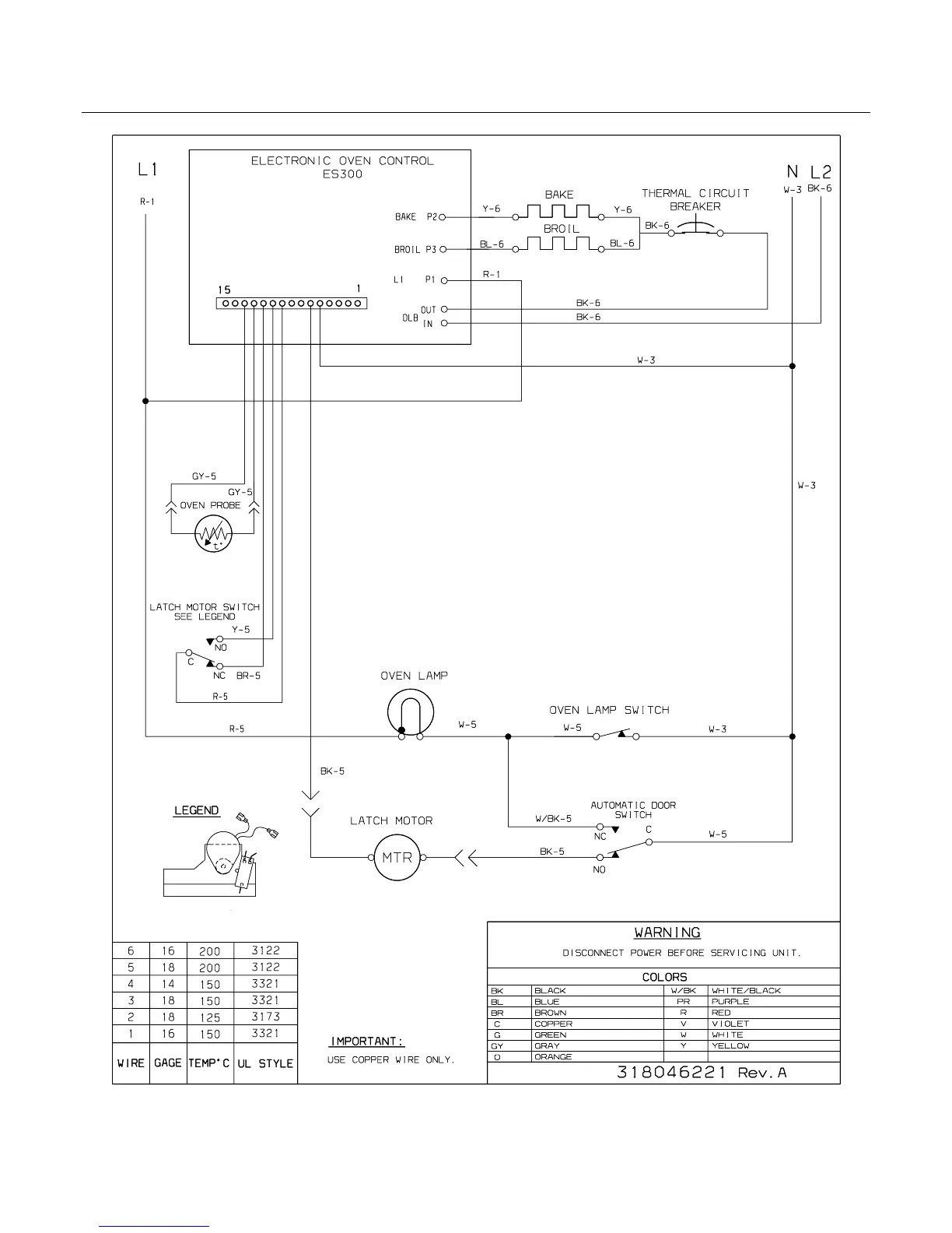
WIRING DIAGRAM

Related product manuals