EasyManua.ls Logo

Frigidaire FEB756CE - Wiring Diagram

Frigidaire FEB756CE
8 pages
Print Icon
To Previous Page IconTo Previous Page
To Previous Page IconTo Previous Page
Loading...
Pub li ca tion No. FEB756CE
5995317194
01/99 8
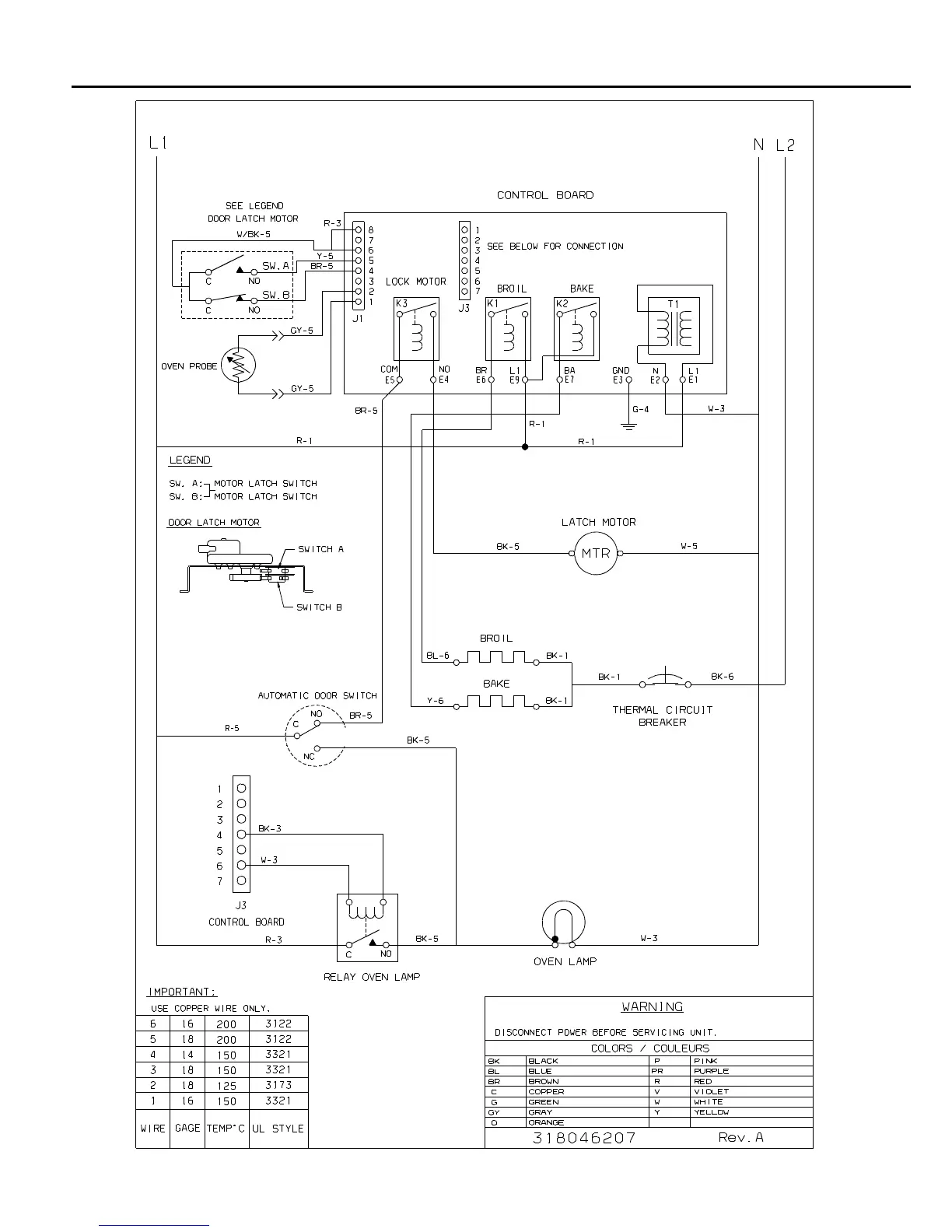
WIRING DIAGRAM

Related product manuals