EasyManua.ls Logo

Frigidaire FRS26R2A - Wiring Schematic

Frigidaire FRS26R2A
23 pages
Print Icon
To Next Page IconTo Next Page
To Next Page IconTo Next Page
To Previous Page IconTo Previous Page
To Previous Page IconTo Previous Page
Loading...
Publication No: 5995410395 FRS26R2A
05/04 22
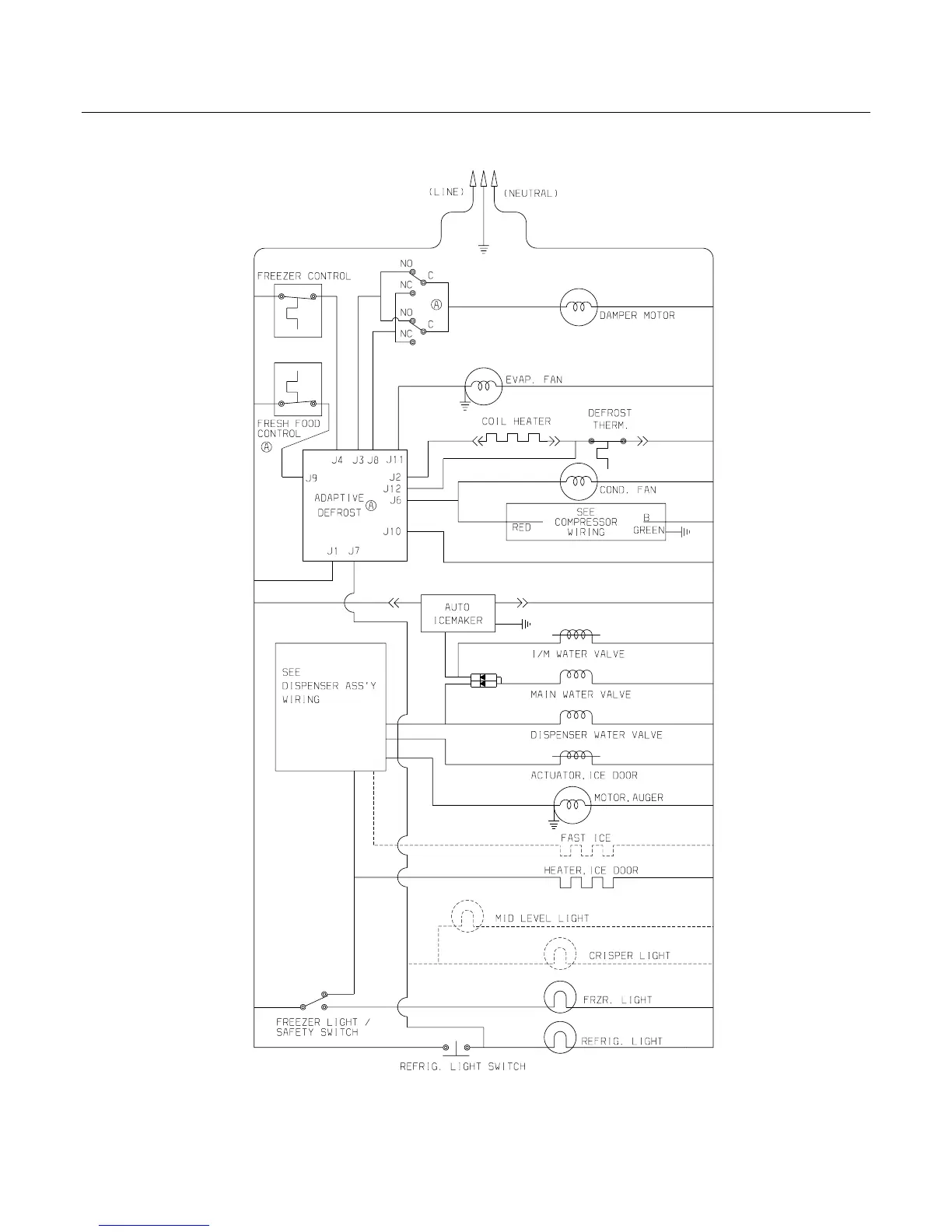
WIRING SCHEMATIC

Other manuals for Frigidaire FRS26R2A

Related product manuals