EasyManua.ls Logo

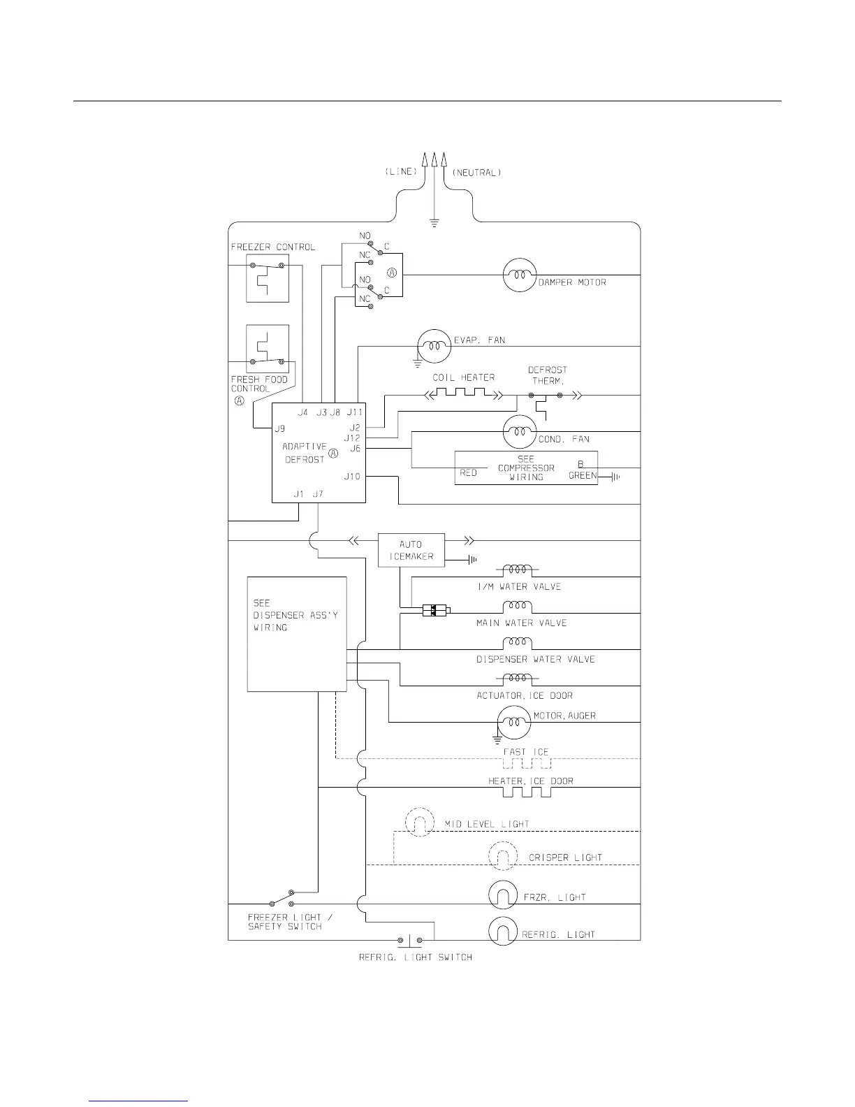
Frigidaire FRS26R4C - Wiring Schematic

Frigidaire FRS26R4C
23 pages
Print Icon
To Next Page IconTo Next Page
To Next Page IconTo Next Page
To Previous Page IconTo Previous Page
To Previous Page IconTo Previous Page
Loading...
Publication No: 5995426888 FRS26R4C
01/05 22
WIRING SCHEMATIC

Related product manuals