EasyManua.ls Logo

Frigidaire FRS26W2A - Refrigerator Wiring Schematics

Frigidaire FRS26W2A
23 pages
Print Icon
To Next Page IconTo Next Page
To Next Page IconTo Next Page
To Previous Page IconTo Previous Page
To Previous Page IconTo Previous Page
Loading...
Publication No: 5995420493 FRS26W2A
11/04 22
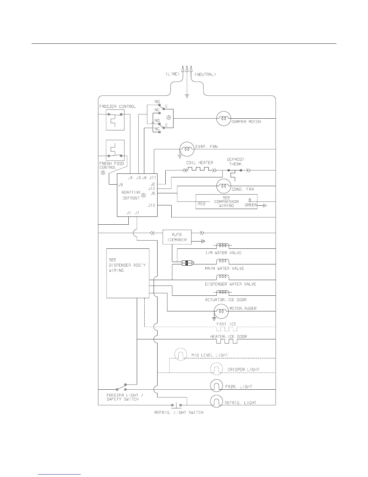
WIRING SCHEMATIC

Related product manuals