EasyManua.ls Logo

Friulinox AF14 - Gebrauchsanweisungen

Default Icon
Print Icon
To Next Page IconTo Next Page
To Next Page IconTo Next Page
To Previous Page IconTo Previous Page
To Previous Page IconTo Previous Page
Loading...
24
D
AF AP
AR -2°C VTR AF VTR
AE +2°C VTR
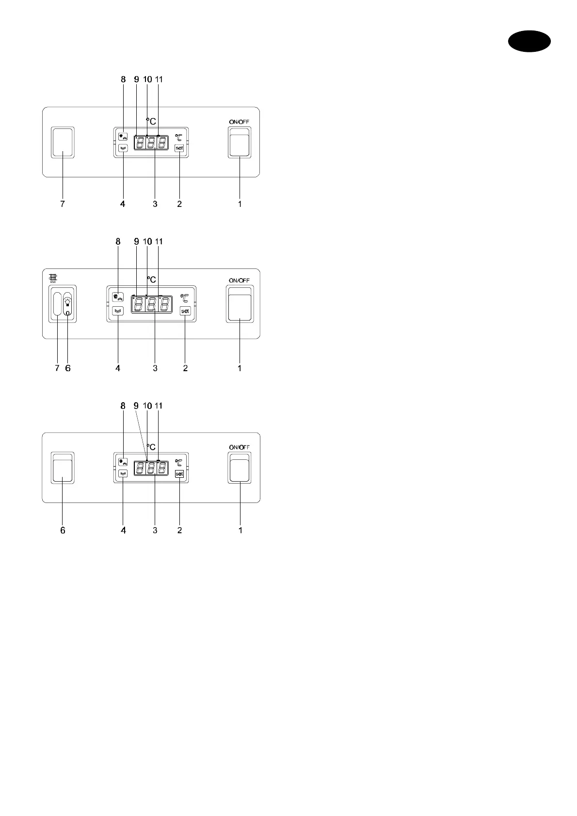
1 Hauptaschalter
2 "SET" Taste
3 Innenraumtemperaturanzeige
4 ABNAHME Taste
6 Innenraumbeleuchtungsschalter
7 Abtauungs-Kontrollampe
8 Taste der manuellen Abtauung/ZUNAHME
9 Signal SET in Betrieb
10 Abtauungs-Signal
11 Signal Kompressor in Betrieb
12 Wählschalter UR% MIN/MAX
4.1.2 GEBRAUCHSANWEISUNGEN
Einschalten des Gerätes
Grünen Hauptschalter (1) drücken.
Das Aufleuchten der grünen Kontrollampe zeigt an, dass
das Gerät eingeschaltet ist.
Temperatureinstellung
Wenn man die Taste (1) Mal drückt, erscheint auf dem
Display die vom Hersteller eingestellte Temperatur.
Diese Temperatur wird 5 Sekunden lang angezeigt.
Während dieser Zeit ist es mölich, durch Drücken der
Taste (8) (ZUNAHME) oder der Taste (4) (ABNAHME)
einen neuen Temperatur-SET einzustellen. Wenn das
Drücken der Tasten (8) oder (4) (ZUNAHME/ABNAHME)
5 Sekunden ausbleibt, zeigt das Gerät die in der
Kühlzelle erreichte Temperatur an.
Die Temperatur kann wie folgt innerhalb eines
bestimmten Feld eingestellt werden.
SET min SET max
WEINKÜHLSCHRÄNK (AE) +2°C +15°C
KÜHLSCHRÄNK(AR) -2°C +8°C
FISCHKÜSCHRÄNK (AP) -4°C +6°C
TIEFKÜHLSCHRÄNK (AF) -25°C -15°C
KÜHLSCHRÄNK FÜR SPEISE EIS (AF) -30°C -12°C
Abtauung
Die Kontrollplatine führt bei den Tiefkühlschränken
automatisch 4 Abtauungsläufe täglich aus, bei den
anderen Modellen 2 Abtauungsläufe täglich.
Das Ende der Abtauung wird durch einen Temperatur
Fühler, der auf den Verdampfer angebracht wird.
Ausserdem schaltet im Fall von Unregelmässigkeiten
schaltet eine Sicherheitsschaltuhr ein, die Unversehrtheit
des Gerätes schützt. Falls in bestimmten
Betriebsverhältnissen (in sehr warmen und feuchten
Jahreszeiten, oder durch Einführung von Lebensmitteln
die sehr viel Feuchtigkeit abgeben) die eingestellten
Abtauungen nicht genügen sollten um den Verdampfer
komplet vom Frost zu säubern, können zusätzliche
manuelle Abtauungen durchgeführt werden, durch
Drücken der Taste (8) während 4 Sekunden.
Die Durchführung einer manuellen Abtauung bringt die
Pause der nachfolgenden Abtauung wieder auf Null.
Am Ende der Abtauung gibt es eine "Abtropfzeit" mit
Stillstand des Kompressors, anschliessend tritt der
Kompressor in Betrieb und nach Abkühlung des
Verdampfers, schaltet der Ventilator ein.
Anmerkung: Bei Kühlschränken mit Temperatur +2°C
wird der laufende Abtauvorgang durch die Anzeige "DF"
am Display visualisiert.
DIE ABTAUUNG WIRD ALLE 12 STUNDEN
DURCHGEFÜHRT UND DAUERT 40 MINUTEN.
Einstellung der relativen Luftfeuchte
Diese Funktion betrifft ausschliesslich die Kühlschränke
(+8/-2°C). Die Einstellung der relativen Luftfeuchte
(UR%) erfolgt durch Einstellen des Wählschalters (12) in
der Pos. MIN oder MAX.
Fehlermeldungen
Das Thermostat sieht die Anzeige von Fehlermeldungen
(Allarme) vor:
1. "E1", wenn die Zellensonde in Kurzschluß oder
unterbrochen oder nicht angeschloßen ist, oder bei
"under range", das heißt, wen die untere
Anzeigegrenze (-55) überschritten wird, oder bei "over
range", das heißt, wenn die obere Anzeigegrenze (99)
überschritten wird.

Table of Contents

Related product manuals