Home
Fujitsu
Air Conditioner
AUXG07KVLA
Page 143
Fujitsu AUXG07KVLA - Page 143
403 pages
Manual
To Next Page
To Next Page
To Previous Page
To Previous Page
Loading...
¢
Mod
els
: A
SHG
07KE
TA,
AS
HG0
9KET
A,
ASH
G12
KET
A,
ASH
G14
KET
A, A
SHG
07K
ETA
-B,
ASH
G09
KET
A-B
,
ASH
G12
KET
A-B,
an
d A
SHG
14K
ETA-
B
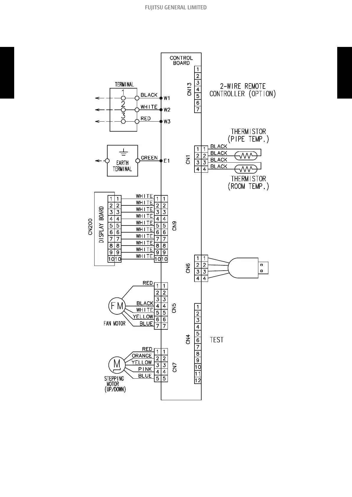
8-3. Wall mounted type
- (02-99) -
8. Wiring diagrams
TECHNICAL DATA
AND PARTS LIST
TECHNICAL DATA
AND PARTS LIST
142
144
Table of Contents
Main Page
Contents (Continued)
163
Table of Contents
163
E: 94. Trip Detection (Outdoor Unit)
212
E: 95. Compressor Motor Control Error (Outdoor Unit)
213
E: 97. Outdoor Unit Fan Motor Error (Outdoor Unit)
214
E: 99. 4-Way Valve Error (Outdoor Unit)
215
E: A1. Discharge Temperature Error (Outdoor Unit)
217
E: A3. Compressor Temperature Error (Outdoor Unit)
219
E: A8. Refrigerant Leakage Sensor Error (Indoor Unit)
221
Troubleshooting Without Error Code
222
Indoor Unit-No Power
222
Outdoor Unit-No Power
223
No Operation (Power Is On)
224
No Cooling/No Heating
226
Abnormal Noise
228
Water Leaking
229
Troubleshooting with Error Code (for Wireless LAN Adapter)
230
E: 18. External Communication Error between Indoor Unit and WLAN Adapter
230
Wireless LAN Adapter Error
231
Network Communication Error between Wireless LAN Router and WLAN Adapter
232
E: 18. Communication Error
234
E: 18. Wireless LAN Adapter Non-Energized
236
Mobile App Setting Method
237
Service Parts Information
242
Compressor
242
Inverter Compressor
243
Outdoor Unit Electronic Expansion Valve (EEV)
245
Indoor Unit Fan Motor
247
Outdoor Unit Fan Motor
252
Thermistor Resistance Values
253
Indoor Unit
253
Outdoor Unit
254
4. Control and Functions
260
Cooling Operation
263
Rotation Number Control of Compressor
263
Heating Operation
276
Dry Operation
277
Rotation Number of Compressor at Normal Start-Up
285
Rotation Number of Compressor Limitation by Outdoor Temperature
286
Auto Changeover Operation
288
Fan Control
290
Indoor Fan Control
290
Outdoor Fan Control
321
Louver Control
323
Vertical Airflow Direction Louver Control
323
Horizontal Airflow Direction Louver Control
324
Adjust the Horizontal Louver
325
Individual Louver Control (for Compact Cassette Type)
325
All Louver Control (for Compact Cassette Type)
326
Swing Operation
326
Timer Operation Control
327
Wireless Remote Control
327
Wired Remote Control
331
Defrost Operation Control
334
Defrost Operation in Heating Operation Stopped
335
Auto Restart
336
MANUAL AUTO Operation (for Wall Mounted Type)
336
Various Control
336
C HEAT Operation
337
Forced Cooling Operation
337
ECONOMY Operation
338
Fresh Air Control (for Compact Cassette, Mini Duct, and Slim Duct Types)
338
POWERFUL Operation
338
Compressor Preheating
339
Electronic Expansion Valve Control
339
External Electrical Heater Control (for Compact Cassette, Mini Duct, and Slim Duct Types)
339
Drain Pump Control
340
4-Way Valve Control
343
Prevention to Restart for 3 Minutes (3 Minutes St)
343
Human Sensor for Energy Saving (for KGTB, KGTE, KMTB, and KMCC Series Wall Mounted Type)
344
Anti-Freezing Control (Cooling and Dry Mode)
345
Discharge Gas Temperature Over-Rise Prevention Control
345
Various Protections
345
Current Release Control
346
Indoor Unit Fan Motor over Temperature Protection
347
Compressor Temperature Protection
348
High Pressure Protection
348
Low Outdoor Temperature Protection
348
High Temperature and High Pressure Release Control
349
5. Filed Working
352
Compact Cassette, Mini Duct, Slim Duct Types Indoor Unit (Setting by DIP Switch)
353
Function Settings (for Indoor Unit)
353
Indoor Unit (Setting by Wireless Remote Controller)
355
Indoor Unit (Setting by Wired Remote Controller)
372
Indoor Unit (Setting by Simple Remote Controller)
383
Function Details
390
Wired Remote Controller (UTY-RNNGM)
399
Wired Remote Controller (UTY-RVNGM)
401
Wired Remote Controller (UTY-RLRG)
402
Wired Remote Controller (UTY-RNRGZ*)
402
Simple Remote Controller (UTY-RSNGM)
403
Other manuals for Fujitsu AUXG07KVLA
Service Manual
471 pages
Design & Technical Manual
296 pages
Related product manuals
Fujitsu AUXG07-22KVLA
523 pages
Fujitsu AUXG07-14KVLA
352 pages
Fujitsu AUXG07-18KVLA
461 pages
Fujitsu AUXG09KVLA
84 pages
Fujitsu AUXG36KRLB
169 pages
Fujitsu AUXG54KRLB
169 pages
Fujitsu AUXG12KVLA
403 pages
Fujitsu AUXG24KRLB
106 pages
Fujitsu AUXG24KVLA
228 pages
Fujitsu AUXG22KVLA
229 pages
Fujitsu AUXG45KRLB
169 pages
Fujitsu AUXG-KVLA Series
19 pages