EasyManua.ls Logo

GE PYE23KS

GE PYE23KS
82 pages
To Next Page IconTo Next Page
To Next Page IconTo Next Page
To Previous Page IconTo Previous Page
To Previous Page IconTo Previous Page
Loading...
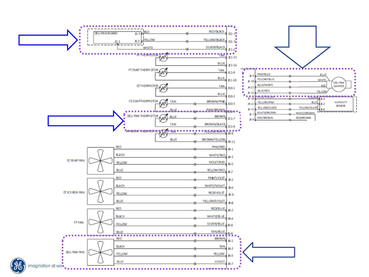
Main Board Deli Connectors on Schematic
DELI PAN BOARD
DELI PAN FAN
DELI PAN THERMISTOR
DELI
PAN
DAMPER

Other manuals for GE PYE23KS

Related product manuals