EasyManua.ls Logo

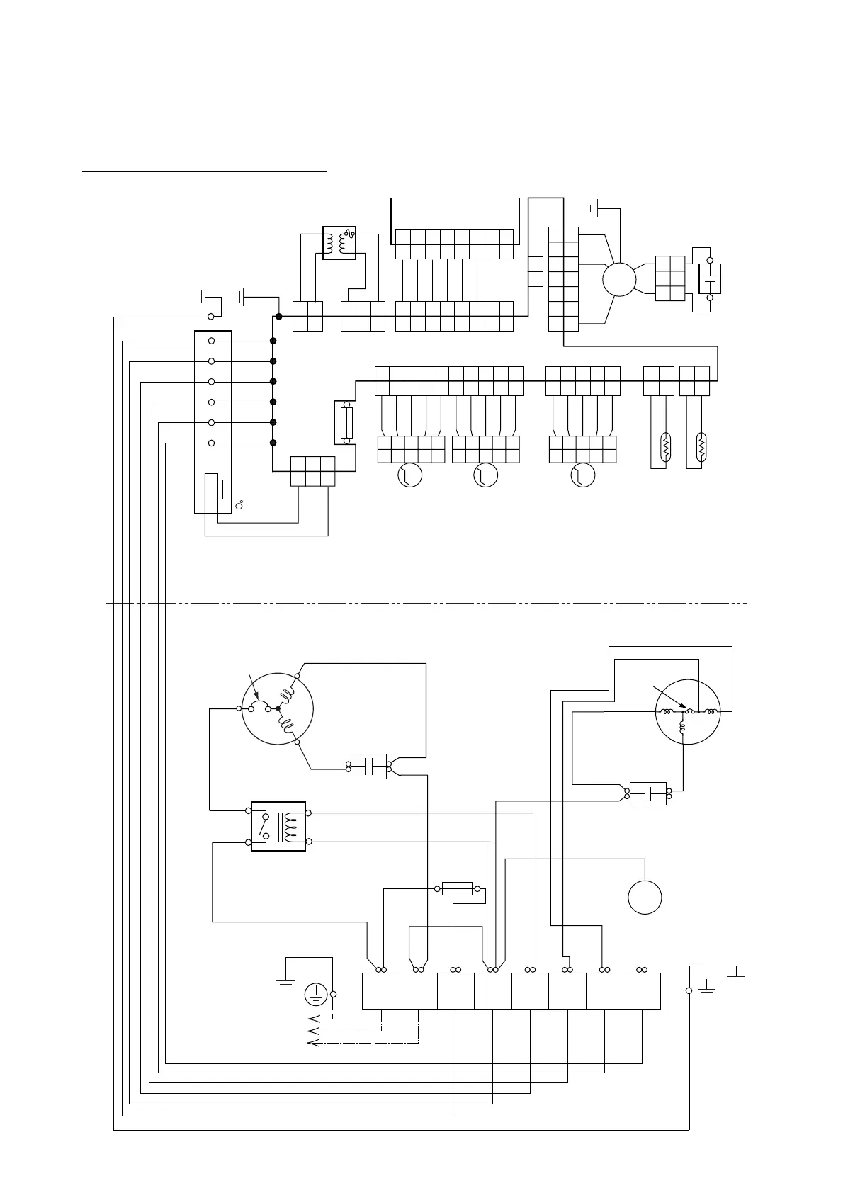
General ASG24RBAJ - ASG18;24 RBAJ & AOG18;24 RNAKH Circuit Diagrams

General ASG24RBAJ
41 pages
To Next Page IconTo Next Page
To Next Page IconTo Next Page
To Previous Page IconTo Previous Page
To Previous Page IconTo Previous Page
Loading...
- 12 -
2004.10.19
C
R
S
WHITE
BLACK
WHITE
WHITE
BLACK
BLACK
BLACK
BLACK
SV
BLACK
RED
BLUE
BLACK
BROWN
BROWN
RED
(PIPE TEMP.)
GRAY
GRAY
WHITE
BROWN
GREEN
GRAY
GRAY
GRAY
FM
(ROOM TEMP.)
(RIGHT/ LEFT)
(UP/DOWN)
BLACK
BLACK
WHITE
WHITE
WHITE
BLACK
BLUE
RED
BLUE
RED
RED
BLACK
GRAY
GRAY
GRAY
GRAY
YELLOW
PINK
GRAY
GRAY
GRAY
GRAY
GRAY
GRAY
GRAY
PURPLE
PURPLE
PURPLE
GRAY
GRAY
GRAY
GRAY
GRAY
(DIFFUSER)
GRAY
GRAY
GRAY
GRAY
RED
PINK
4 5 6
M
M
M
GREEN/
YELLOW
L
N
5
6
4
1
FUSE
5A
TERMINAL
COMPRESSOR
CAPACITOR
COMPRESSOR
FAN MOTOR
CAPACITOR
THERMISTOR
FAN
MOTOR
TERMINAL
THERMISTOR
STEP
MOTOR
STEP
MOTOR
STEP
MOTOR
TRANSFORMER
CONTROL BOARD
DISPLAY BOARD
CN4
CN5
CN11CN10CN7CN6
CN3
CN9CN2 CN1
CN201
THERMAL
FUSE 102
(L) (N)
LN 312
INTERNAL
OVERLOAD
PROTECTOR
2
2
1
1
21
3
3
4
4
5
5
6
6
7
7
2
2
1
1
3
3
2
2
1
1
3
3
2
2
1
1
7
7
6
6
2
2
1
1
3
3
4
4
5
5
7
7
8
8
8
8
6
6
2
2
1
1
3
3
4
4
5
5
2
2
1
1
3
3
2
2
1
1
3
3
4
4
5
5
2
2
1
1
8
8
9
9
10
10
7
7
6
6
2
2
1
1
3
3
4
4
5
5
2
2
1
1
2
2
1
1
3
3
4
4
5
5
2
2
1
1
3
3
4
4
5
5
2
2
1
1
3
3
4
4
5
5
(N)
123
TO POWER SOURCE
FUSE T 3.15A 250V
4-WAY
VALVE COIL
456
OUTDOOR UNIT
INDOOR UNIT
MAIN RELAY
FAN
MOTOR
THERMAL
PROTECTOR
FAN MOTOR
CAPACITOR
WHITE
WHITE
Models :
ASG18RBAJ / AOG18RNAKH
ASG24RBAJ / AOG24RNAKH

Related product manuals