EasyManua.ls Logo

Graymark 808 - COMPONENT SPECIFICATIONS AND REFERENCE; TRANSFORMER RESISTANCES; REGULATOR AND TRANSISTOR PINOUTS; RESISTOR COLOR CODE EXPLANATION

Graymark 808
62 pages
Print Icon
To Next Page IconTo Next Page
To Next Page IconTo Next Page
To Previous Page IconTo Previous Page
To Previous Page IconTo Previous Page
Loading...
WHITE
BLUE
3.2
OHMS
YELLOW
SECONDARY
#2
7
i
VAC
(NO LOAD)
LESS THAN
I
1 OHM
YELLOW
Tl
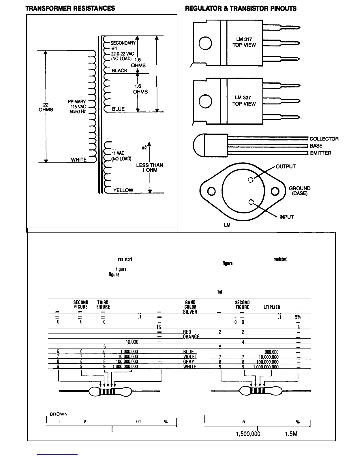
POWER TRANSFORMER SPECIFICATIONS
TAB CONNECTED TO OUTPUT
TAB CONNECTED TO INPUT
INPUT
OUTPUT
ADJUST
OUTPUT
INPUT
ADJUST
LM
309 TOP VIEW
RESISTOR COLOR CODE
Your kit contains precision resistors which may use two types of color code: a four band code and a five band code.
FIVE BAND COLOR CODE
l First color (color nearest the end of the
resistorI
represents the first
figure in the resistor value.
l Second color represents the second
figure
in the resistor value.
l Third color represents the third
figure
in the resistor value.
l Fourth color represents the multiplier of the first three figures.
l Fifth color represents the resistor tolerance.
1st
2nd
3rd
4th
5th
COLOR COLOR
COLOR COLOR
COLOR
FIRST
%I!
THIRO
FIGURE FIGURE
MULTIPLIER TOLERANCE
-
-
-
01
-
:1
-
0
0
0
1
-
1 1
1
10
1
*/I)
2 2
2
100
-
3 3 3
1,000
-
4 4 4
10.000
5 5 5
100,000
1
FOUR BAND COLOR COOE
l First color (color nearest the end of the
resfstor]
represents
the first
figure
in the resistor value.
l Second color represents the second figure in the resistor
value.
l Third color represents the multiplier of the first two figures.
l Fourth color represents the resistor tolerance.
1st
2nd
3rd
4th
COLOR COLOR COLOR
COLOR
BAN0
FIRST
FIGURE
%:;
MU
LTIPLIER
TOLERANCE
SILVFR
-
-
01
:1
10%
GOLD
5Oh
BLACK
;
?I
1
-
BROWN
1 1
10
1
O/o
RED
2 2
100
-
ORANGF
3 3
1 .ooo
-
YELLOW
4
4
10.000
-
GREEN
5 5
100.000
-
6 6
1
.ooo.ooo
-
EXAMPLES
BROWN
GRAY
YELLOW SILVER BROWN BROWN GREEN GREEN BROWN
I
1
8 4
.Ol
1
O/o
I
1
5
100,000
1
90
I
I
equals 1.84 ohms equals
1,500,OOO
ohms or
1SM
60

Related product manuals