EasyManua.ls Logo

Gree GKH(12)BA-D3DNA2A/I

Gree GKH(12)BA-D3DNA2A/I
196 pages
To Next Page IconTo Next Page
To Next Page IconTo Next Page
To Previous Page IconTo Previous Page
To Previous Page IconTo Previous Page
Loading...
Super Free Match
Service Manual
MAINTENANCE
132
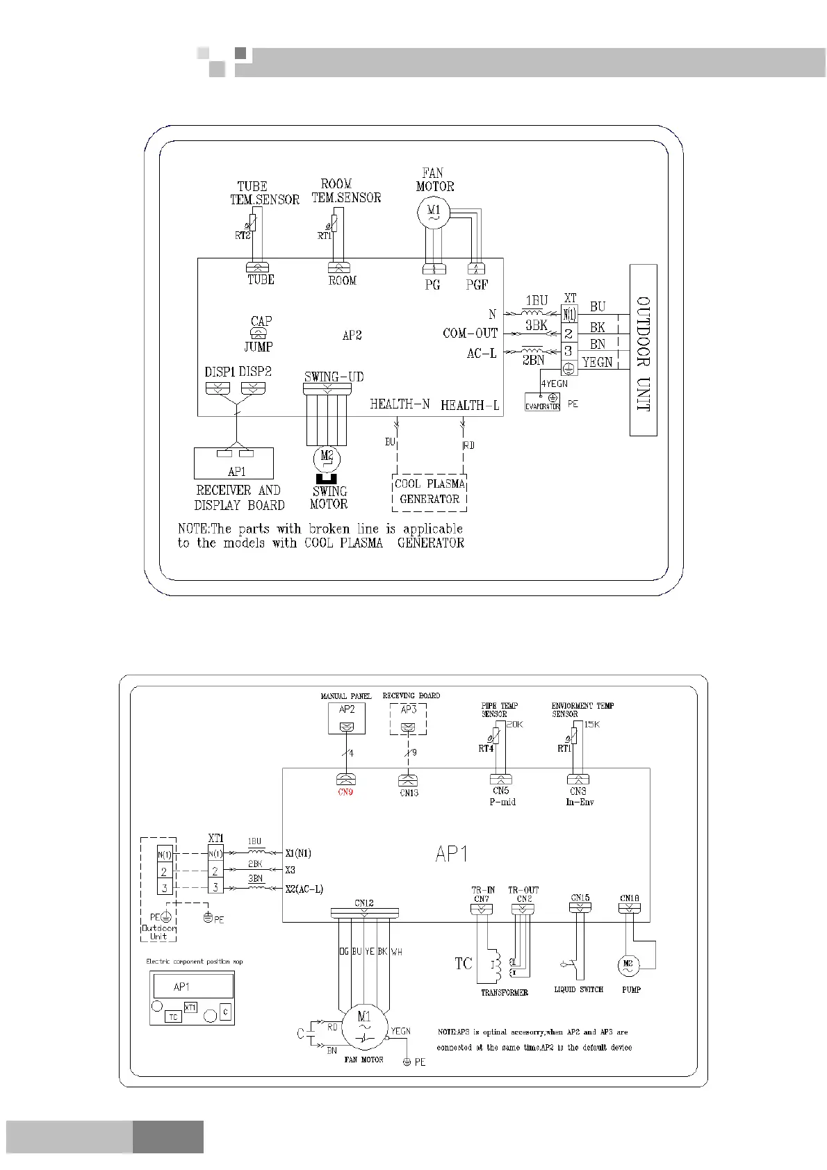
Cozy
GWH09MB-D3DNA3D/I; GWH12MB-D3DNA3D/I; GWH18MC-D3DNA3D/I; GWH24MD-D3DNA3D/I
2) Duct type
GFH(09)EA-D3DNA1A/I; GFH(12)EA-D3DNA1A/I; GFH(18)EA-D3DNA1A/I; GFH(21)EA-D3DNA1A/I;
GFH(24)EA-D3DNA1A/I

Table of Contents

Related product manuals