EasyManua.ls Logo

Gree GUD50ZD/A-T - Page 43

Gree GUD50ZD/A-T
66 pages
To Next Page IconTo Next Page
To Next Page IconTo Next Page
To Previous Page IconTo Previous Page
To Previous Page IconTo Previous Page
Loading...
DC Inverter U-match Series Floor Ceiling Type Unit
39
GUD140ZD/A-T+GUD140W/NhA-T
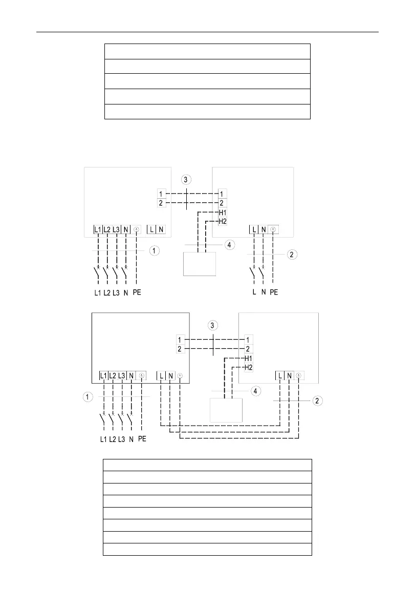
Power cord 6.0m
Power cord 1.0mm²
Communication Cords 0.75mm²
Communication Cords 0.75mm²
Three-phase unit:GUD100W/NhA-X, GUD125W/NhA-X, GUD140W/NhA-X,
GUD160W/NhA-X.
Power:380-415V 3N ~ 50Hz/60Hz
Outdoor Unit
Indoor Unit
Wired
Controller
Power:220-240V~50Hz/208-230V~60Hz
Breaker
Breaker
Power:380-415V 3N ~ 50Hz/60Hz
Outdoor Unit
Indoor Unit
Wired
Controller
Breaker
Power:220-240V~ 50Hz/208-230V~60Hz
GUD100ZD/A-T +GUD100W/NhA-X
GUD125ZD/A-T +GUD125W/NhA-X
GUD140ZD/A-T +GUD140W/NhA-X
GUD160ZD/A-T +GUD160W/NhA-X
Power cord 1.5mm²
Power cord 1.0m
Communication Cords 0.75mm²
Communication Cords 0.75mm²

Other manuals for Gree GUD50ZD/A-T

Related product manuals