EasyManua.ls Logo

Gree GWH09AAB-K3DNA1A/I

Gree GWH09AAB-K3DNA1A/I
90 pages
To Next Page IconTo Next Page
To Next Page IconTo Next Page
To Previous Page IconTo Previous Page
To Previous Page IconTo Previous Page
Loading...
11
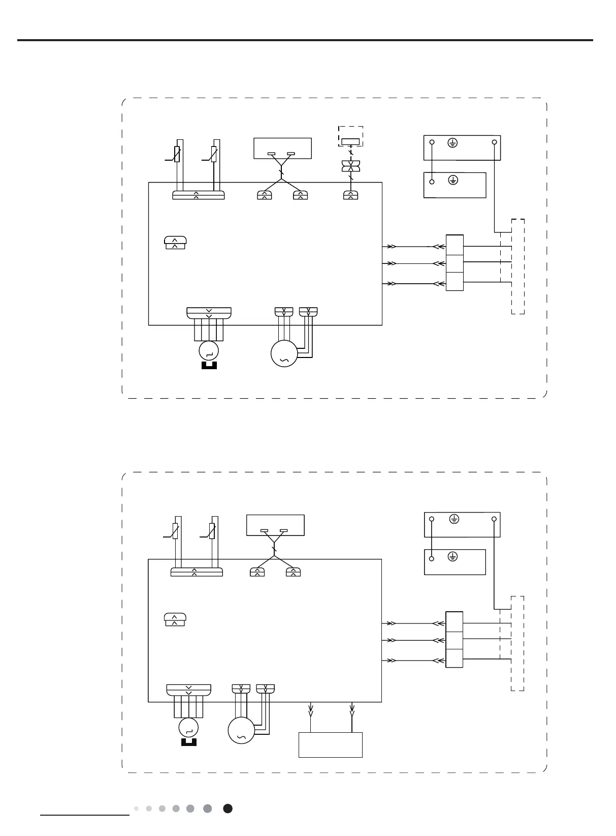
Technical Information
Service Manual
76(1625
7(03
6(1625
7(03
6(1625
57
522078%(
67(33,1*
',63/$<
35,17('&,5&8,7%2$5'
5(&(,9(5$1'
',63/$<%2$5'
&$%/(
&211(&7,1*
6:,1*8'
02725
%/2&.
7(50,1$/
$3
-803
&$3
%8
%.
<(*1
;7
1
0
287'22581,7
$3
3*
*(1(5$725
&2/'3/$60$
)$102725
0
5' %8
+($/7+1
+($/7+/
3*)
',63 ',63
%1
57
1
&20287
$&/
%8
%.
%1
3(
($57+3/$7(
<(*1
3(
(9$325$725
60000700097301
60000700097302
76(1625
7(03
6(1625
7(03
6(1625
57
522078%(
67(33,1*
',63/$<
35,17('&,5&8,7%2$5'
5(&(,9(5$1'
',63/$<%2$5'
&$%/(
&211(&7,1*
6:,1*8'
02725
%/2&.
7(50,1$/
$3
-803
&$3
%8
%.
<(*1
;7
1
0
287'22581,7
$3
3*
)$102725
0
3*)
',63',63
%1
57
1
&20287
$&/
%8
%.
%1
:,),
02'8/(
:,),
$3
3(
($57+3/$7(
<(*1
3(
(9$325$725
GWH09AAB-K3DNA4A/I
CB479N00201
GWH09AAB-K3DNA3A/I(CB478N00600)
GWH09AAB-K3DNA2A/I(CB477N00500/CB477N00501) GWH09AAB-K3DNA1A/I(CB476N01201)
GWH09AAB-K3DNA5A/I(CB488N00400)

Related product manuals