EasyManua.ls Logo

Gree GWH24AGD-K6DNA4A/I - Page 37

Gree GWH24AGD-K6DNA4A/I
136 pages
To Next Page IconTo Next Page
To Next Page IconTo Next Page
To Previous Page IconTo Previous Page
To Previous Page IconTo Previous Page
Loading...
34
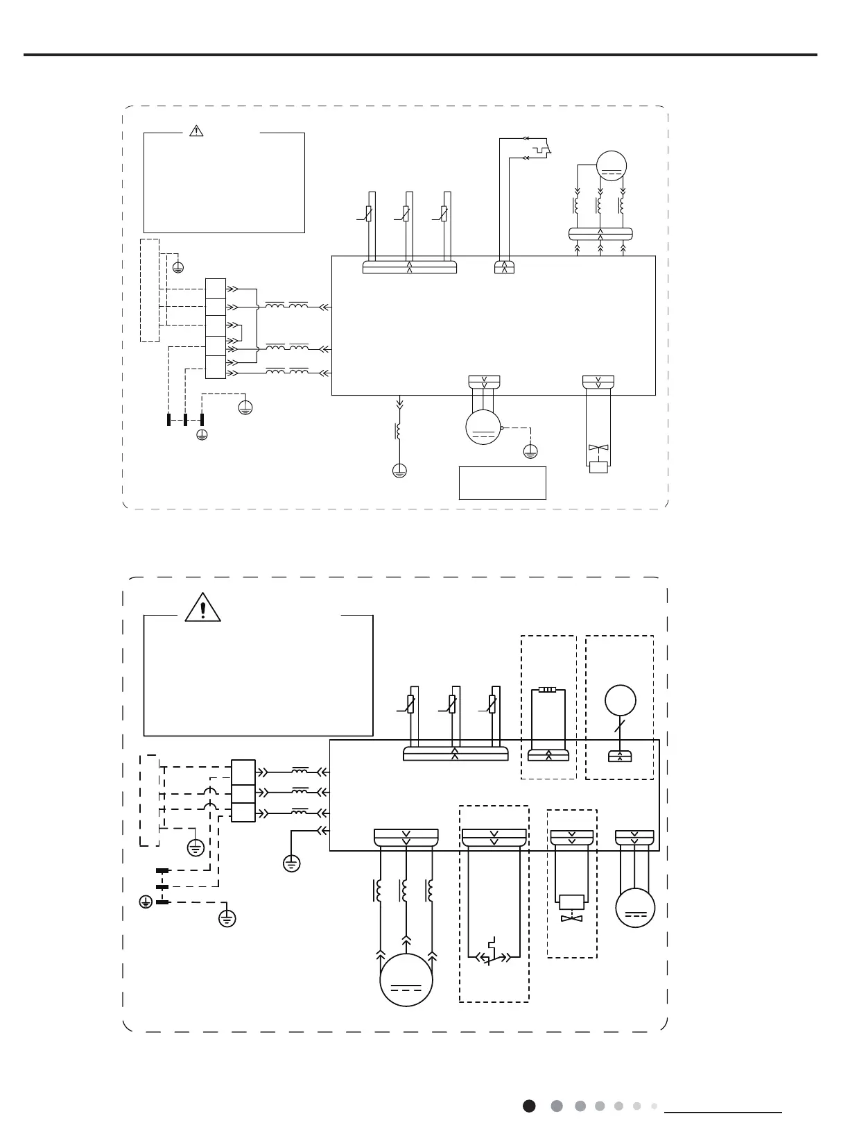
Technical Information
Service Manual
GWH18AGD-K6DNA1D/O
GWH24AGD-K6DNA1C/O
600007065005
60000706334102
3OHDVHGRQWWRXFKDQ\
HOHFWURQLFFRPSRQHQWRU
WHUPLQDOZKHQWKHPDFKLQH
LVUXQQLQJVWRSSLQJRU
KDVEHHQSRZHUHGRIIIRU
OHVVWKDQPLQXWHVWR
SUHYHQWWKHULVNRI
HOHFWULFVKRFN
:$51,1*
&20B,11(5

:
9
8
35,17('&,5&8,7%2$5'
)$102725
3(
<(*1
7(036(1625
(;+$867
7(036(1625
2875220
28778%(
7(036(1625
%.
:+
%8 <(
&203
;
&203
29&B&203
2)$1
3(
5'
0
575757
5'%8 <(
8%8 9<( :5'
7B6(1625
/
0$*1(7,&
5,1*
//
:$<
<9
:$<
9$/9(
97 97
$&B/
1
$3
.
.
.
3(
LURQVKHOOPRWRU
RQO\DSSOLHVWRWKH
1RWH0RWRUJURXQG
0$*1(7,&
5,1*
29(5/2$'3527(&725
+:+:
6$7
%1%.
0$*1(7,&
3(
7(50,1$/
%/2&.
<(*1
%8
%1
%8
%.
5,1*
,1'22581,7
;7
%8
%.
%1
1
/
1
3(
%8
<(*1
32:(5
/1
/
/
%1
/
/
/
/
3(
<(*1
/
INDOOR UNIT
OPTIONAL
OPTIONAL
OPTIONAL
OPTIONAL
T-SENSOR
EXHAUST
TEMP.
OUTROOM
TEMP.
OUTTUBE
RT3
RT2
TEMP.
SENSOR
SENSOR
SENSOR
PRINTED CIRCUIT BOARD
AP1:
15K
20K
50K
RT1
BU
BK
BN
N(1)
2
L2
L2
BU
BK
BN
MAGNETIC RING
TERMINAL
XT
BLOCK
POWER
L
N
YEGN
BU
BN(BK)
YEGN
L2
OFAN
FAN
M
MOTOR
L(3)
PE
N
PE
PE
(T-SEN)
COM-INNER
AC-L
E
(COM-IN)
of electric shock !
Please don't touch any
terminal when the machine is
running ,stopping or has been
powered off for less than 30
minutes to prevent the risk
WARNING
VT
VT
4WAY
VALVE
4-WAY
4YV
COMP
COMP.
YE
RD
U
V
W
BU
MAGNETIC
RING
L1
L1L1
CN2
HEAT-B
EH1
BOTTOM
BAND
HEATER
EKV
FA
ELECTRONIC
EXPANSION
VALVE
WH
WH
YEGN
OVERLOAD
PROTECTOR
SAT
OVC-COMP
GWH24AGD-K6DNA1A/O
These circuit diagrams are subject to change without notice, please refer to the one supplied with the unit.

Related product manuals