EasyManua.ls Logo

HARDI-EVRARD ALPHA PLUS 4100 - Air Conditioning Troubleshooting; Air Conditioning Wiring Diagram; Air Conditioning Problems and Solutions

Default Icon
99 pages
Print Icon
To Next Page IconTo Next Page
To Next Page IconTo Next Page
To Previous Page IconTo Previous Page
To Previous Page IconTo Previous Page
Loading...
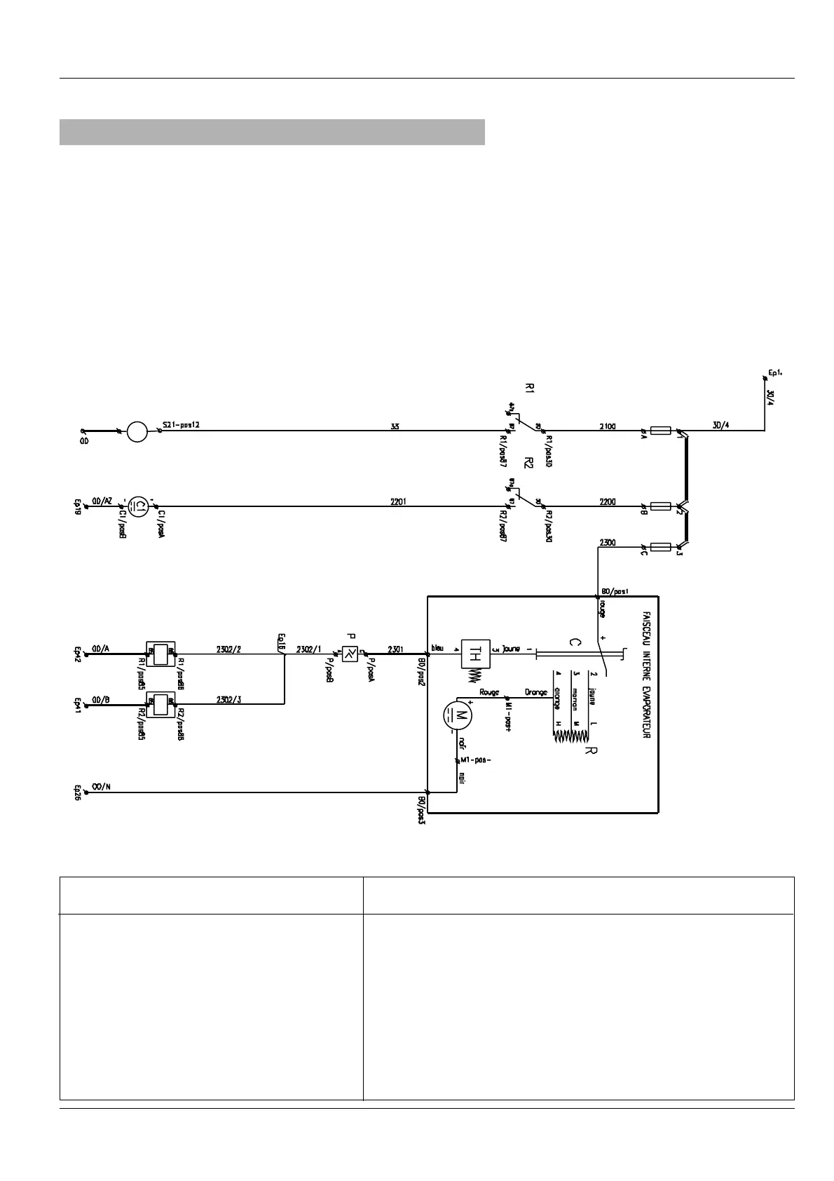
F1 F2 F3
E1
E2
F1 Compressor fuse
F2 Condenser fuse
F3 Evaporator fuse
E1 Clutch air conditioning relay
E2 Condenser relay
C1 Condenser motor
C Air conditioning speed control switch
TH Thermostat
M Evaporator motor
R Resistor
P Pressure freon gauge
E
66-
11
-
22
AAIIRR CCOONNDDIITTIIOONNIINNGG WWIIRRIINNGG DDIIAAGGRRAAMM
The compressor does not work
The condenser do not work
The evaporator do not work
- Check that the thermostat works correctly
- Check the relay
(E1)
and fuse
(F1)
of the compressor clutch
- Check the relay
(E2)
and fuse
(F2)
of the condenser controller
- Check that the ‘’binary pressure works correctly.
- Check the gas pressure and that the refrigeration circuit is air tight
- Clean the condenser.
- Check fuse
(n°3)
- The cabin fan does not work
PROBLEMS
SOLUTIONS
ALPHA PLUS HARDI NOVA
FF AA UU LL TT SS II NN OO PP EE RR AA TT II OO NN
CHAPTER
66-
3

Related product manuals