EasyManua.ls Logo

Haynes Mini - Page 221

Default Icon
250 pages
Print Icon
To Next Page IconTo Next Page
To Next Page IconTo Next Page
To Previous Page IconTo Previous Page
To Previous Page IconTo Previous Page
Loading...
Wiring diagrams 12•41
12
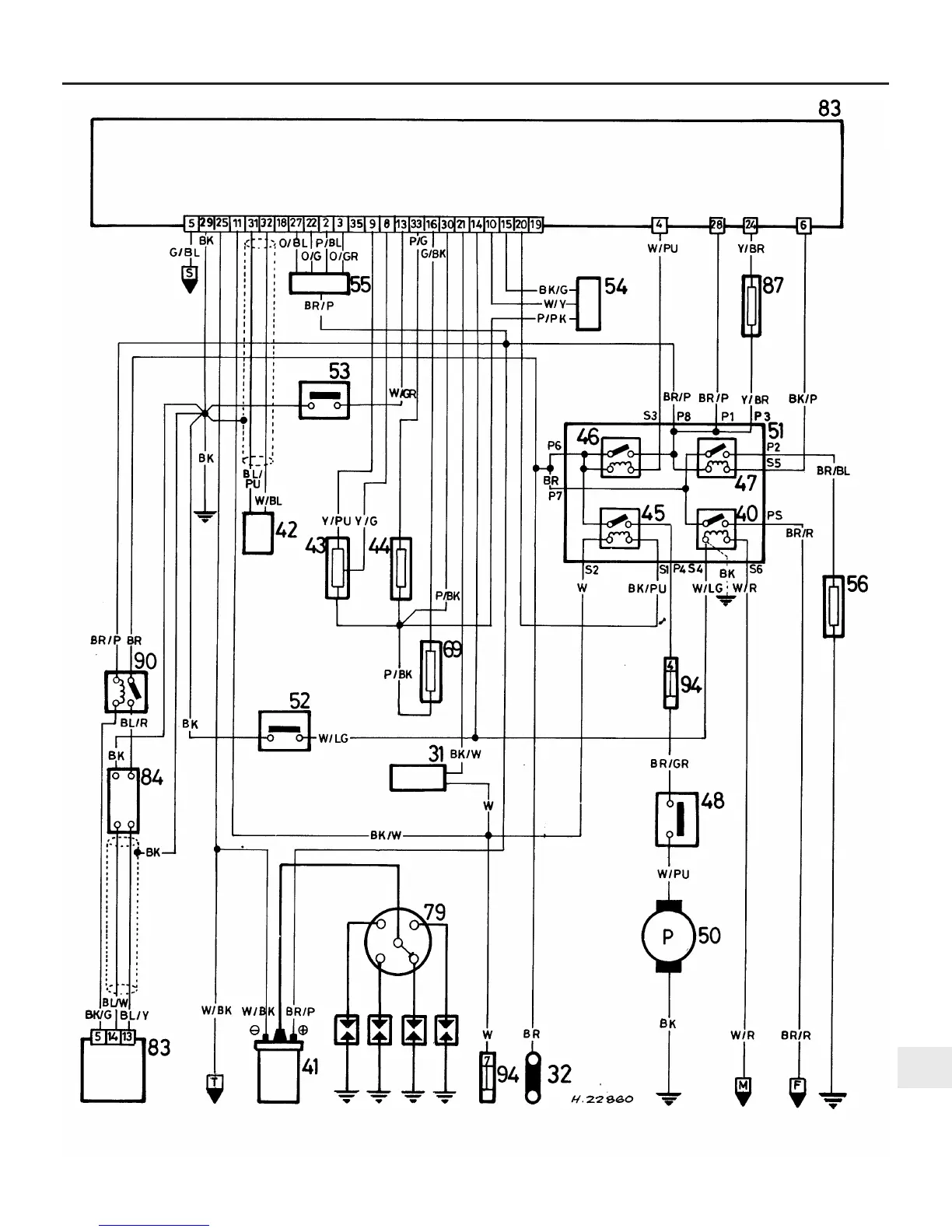
Wiring diagram 21 - Engine management circuit (fuel-injected models)
F to Wiring diagram 20
M to Wiring diagram 20
S to Wiring diagram 22
T to Wiring diagram 22