EasyManua.ls Logo

Heat Controller GUH92A - Page 40

Heat Controller GUH92A
60 pages
Print Icon
To Next Page IconTo Next Page
To Next Page IconTo Next Page
To Previous Page IconTo Previous Page
To Previous Page IconTo Previous Page
Loading...
40

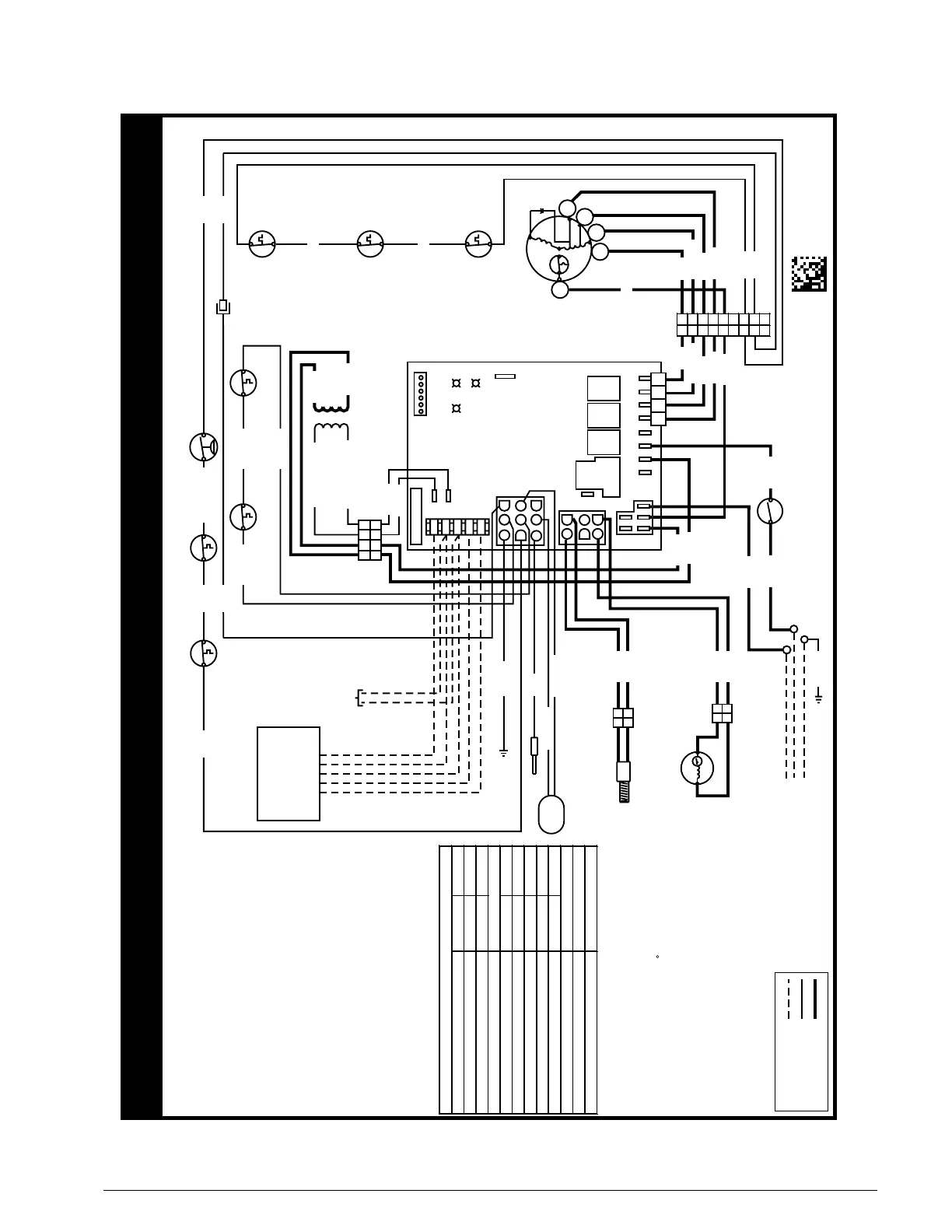
Figure 33. 
711175A
02/13
FIELD WIRING
LEGEND:
LOW VOLTAGE
HIGH VOLTAGE
WIRING DIAGRAM
For 80+ and 90+
Single Stage Furnaces
Refer to the Installation Instructions
provided with the furnace for the
proper heating and cooling speeds
for your application.
If any of the original wire as supplied with
the furnace must be replaced, it must be
replaced with wiring material having a
temperature of at least 105 C.
Use copper conductors only.
Diagnostic Description
Green LEDRed LED
Control Fault (No Power)Off Off
L1 / Neutral Polarity FaultFlash Flash
1 Hour Lockout
nOnOnoitarepO lamroN
Pressure Switch Closed FaultOnFlash
Pressure Switch Open FaultFlash On
Open Limit Switch FaultFlash Off
Diagnostic Description
Low Flame Sensor Signal
Flame Present
FAULT CONDITIONS
Yellow LED
Continuous Flash
On
Alternating Flash
IGNITOR
INDUCER
FLAME SENSOR
C
BLOWER
LIMIT
DOOR
SWITCH
R
4 SPEED MOTOR
GAS
VALVE
H
MH
ML
L
C
FLAME
ROLLOUT
SUPPLY
AIR LIMIT
VENT LIMIT
SWITCH
RCYGW
LOW
ML
MH
HIGH
EAC
L1
XFMR
HUM
1
2
3
4
5
6
7
8
9
1
2
3
4
5
6
COM
GREEN
YELLOW
RED
3 AMP FUSE
24V
1234
24 V 120 V
1234
1234
R
C
TX
RX
W
COM
11
22
33
44
55
66
77
88
99
L1A
NEUTRALS
1
2
1
2
1
2
1
2
BLOWER
DECK LIMIT
(ON SELECT
MODELS)
BLOWER
LIMIT
PRESSURE SWITCH
(ON SELECT MODELS)
PRESSURE
SWITCH
SINGLE STAGE
THERMOSTAT
TO OUTDOOR UNIT
WHITE (NEUTRAL)
BLACK 120V
GROUND
WH/BK STRIPE
BK/WH STRIPE
WHITE
BLACK
RED
GREY
BLUE/WHITE
RED
ORANGE
BLUE
BLACK
RED
ORANGE
BLUE
BLACK
WHITE
WHITE
BLUE
BLUE
BLACK
WHITE
BLACK
BLACK
BLACK
BLACK
BLACK
BLACK
WHITE
GREEN
GREEN
RED
YELLOW
YELLOW
BLUE
BLUE
BLUE
BLUE
ORANGEORANGE
ORANGE
BLUE
BLUE
BLUE

Table of Contents

Other manuals for Heat Controller GUH92A

Related product manuals