EasyManua.ls Logo

Hkoenig HWP3 - Page 23

Hkoenig HWP3
65 pages
Print Icon
To Next Page IconTo Next Page
To Next Page IconTo Next Page
To Previous Page IconTo Previous Page
To Previous Page IconTo Previous Page
Loading...
Rangez soigneusement l’appareil, surtout en hiver.
Spécifications techniques
Tension: AC220-240V
Pression de l’eau : 6.5Mpa
Courant: 1400W
Température de l’eau: 0-40°C
Pression maximum : 11.0Mpa
Température : 5-50°C
Débit: 320L/H
Longueur: 321 mm
Eau du robinet max : 0 .4Mpa
Largeur: 257mm
Hauteur: 664mm
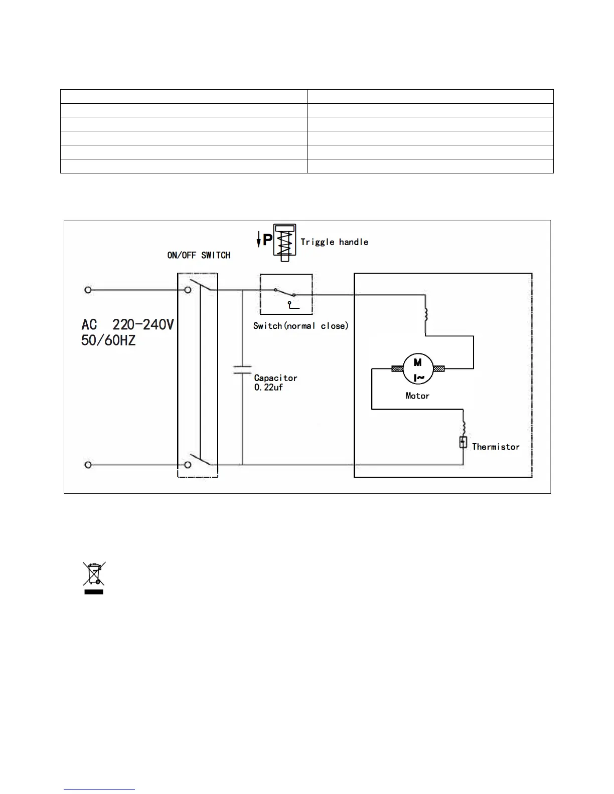
Dessin schématique
ENVIRONNEMENT
ATTENTION :
Vous ne devez pas vous débarrasser de cet appareil avec vos déchets ménagers. Un
système de collecte sélective pour ce type de produit est mis en place par les
communes, vous devez vous renseigner auprès de votre mairie afin d'en connaître les
emplacements. En effet, les produits électriques et électroniques peuvent contenir des
substances dangereuses qui ont des effets néfastes sur l'environnement ou la santé humaine
et doivent être recyclés. Le symbole ci-contre indique que les équipements électriques et
électroniques font l'objet d'une collecte sélective, il représente une poubelle sur roues barrée
d'une croix.
Adeva SAS / H.Koenig Europe - 8 rue Marc Seguin - 77290 Mitry Mory - France
www.hkoenig.com - sav@hkoenig.com - contact@hkoenig.com - Tél: +33 1 64 67 00 01