EasyManua.ls Logo

Hkoenig HWP3 - Page 44

Hkoenig HWP3
65 pages
Print Icon
To Next Page IconTo Next Page
To Next Page IconTo Next Page
To Previous Page IconTo Previous Page
To Previous Page IconTo Previous Page
Loading...
Technische specificaties
Spanning: AC220-240V
Werkdruk: 6.5Mpa
Vermogen: 1400W
Watertemperatuur 0 ~40 ° C
Max. druk: 11.0Mpa
Werktemp.: 5-50 ° C
Stroomsnelheid : 320L/H
Lengte: 321 mm
Max. kraanwater : 0.4Mpa
Breedte: 257mm
Hoogte: 664mm
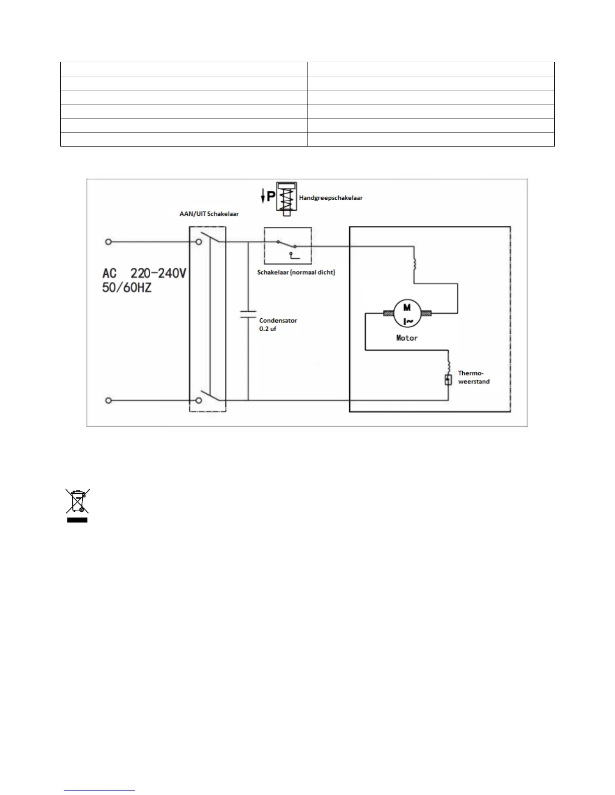
Schematische tekening
MILIEU
ATTENTIE:
Dit apparaat mag niet met uw ander huishoudelijke toestellen worden verwijdert. Dit
product moet op een geselecteerde stortplaats verwijdert worden. U kunt bij de
gemeente een indiceerde plaats aanvragen. Elektrisch en elektronische producten
kunnen gevaarlijke stoffen inhouden die schadelijk zijn voor mensen en het milieu en
moet recycled worden. Het symbool aan de kant geeft aan dat het een elektrisch en elektronisch
toestel is en zijn dus artikelen van een selectieve collectie. Het beeld geeft een afvalbak met een
X teken aan.
Adeva SAS / H.Koenig Europe - 8 rue Marc Seguin - 77290 Mitry Mory - France
www.hkoenig.com - sav@hkoenig.com - contact@hkoenig.com - Tél: +33 1 64 67 00 01