EasyManua.ls Logo

Ice-Tech 50C-CD 55 - Page 12

Default Icon
22 pages
Print Icon
To Next Page IconTo Next Page
To Next Page IconTo Next Page
To Previous Page IconTo Previous Page
To Previous Page IconTo Previous Page
Loading...
134
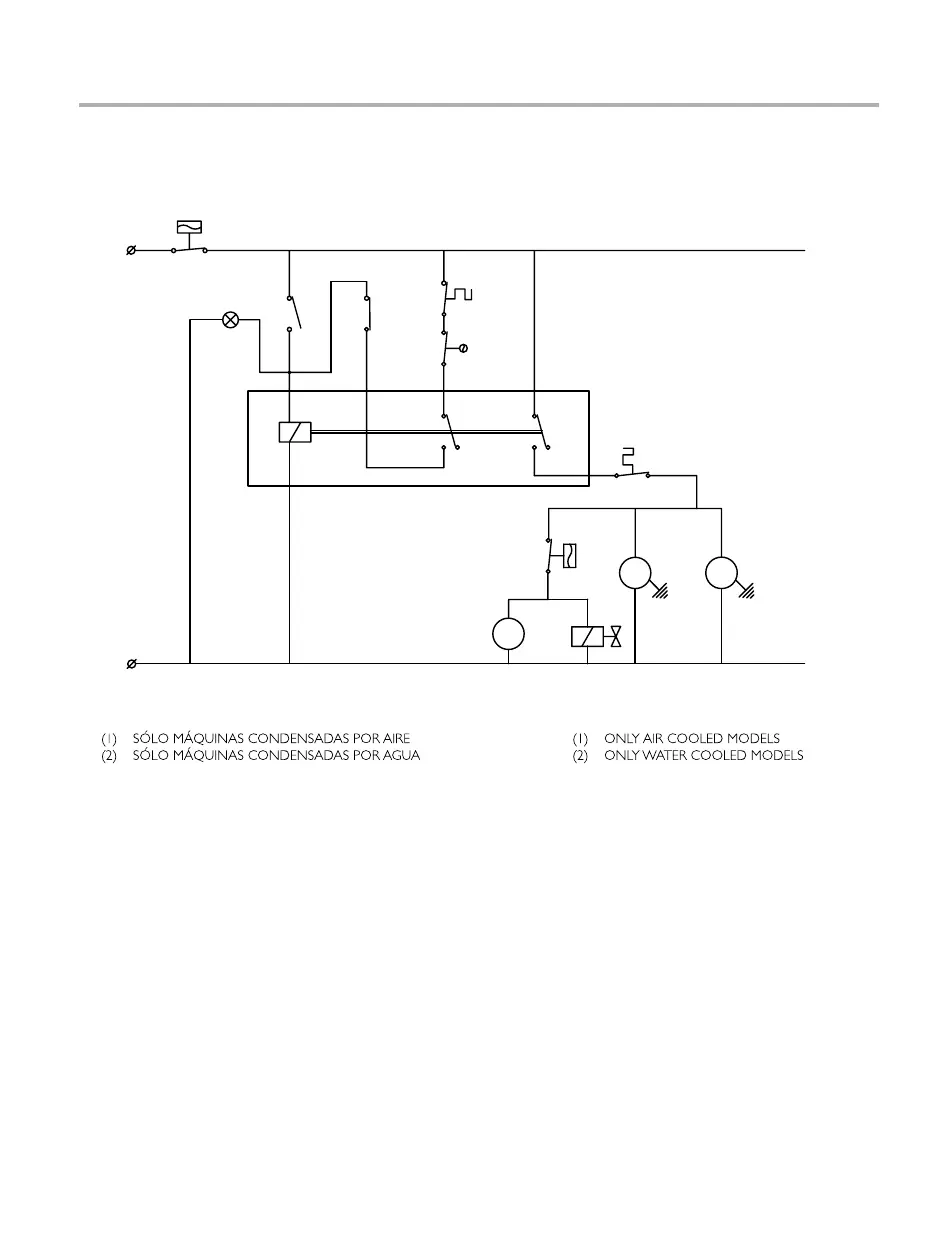
ESQUEMAS ELéCTRICOS / WIRING DIAGRAM
45-CD50
26/05/2008 plano: 24/10
Negro/Black
(2)
(1)
Ew
Gris/Grey
Rojo/Red
Violeta/Violet
Azul/Blue
N
13
14
Ts
9
58
12
L
C
V
Pv
R S
Iw
-LED Verde linea
K
Pt.- Protector térmico motor
-Electroválvula condensaciónEw.
-Interruptor de paroIs.
-Presostato ventilador
S.
-Ventilador
Pv.
V.
-Interruptor de marcha
-Paro por llenado
-Micro boya falta de agua
-Motorreductor
-Presostato de seguridad
R.
Ts.
Iw.
Ir.
Ps.
-Compresor
K- LED Green on
-Motor thermal protectionPt.
-Condenser water valveEw.
-Off switchIs.
-Fan pressostat
S.
-Fan
Pv.
V.
-High pressure safety pressostat
-Full storage bin stop
-Water low level float switch
-On switch
-GearmotorR.
Ts.
Iw.
Ir.
Ps.
-Compressor
Is
Marrón/Brown
K
Ir
Ps
Pt
L