EasyManua.ls Logo

Ice-Tech 50C-CD 55 - Page 13

Default Icon
22 pages
Print Icon
To Next Page IconTo Next Page
To Next Page IconTo Next Page
To Previous Page IconTo Previous Page
To Previous Page IconTo Previous Page
Loading...
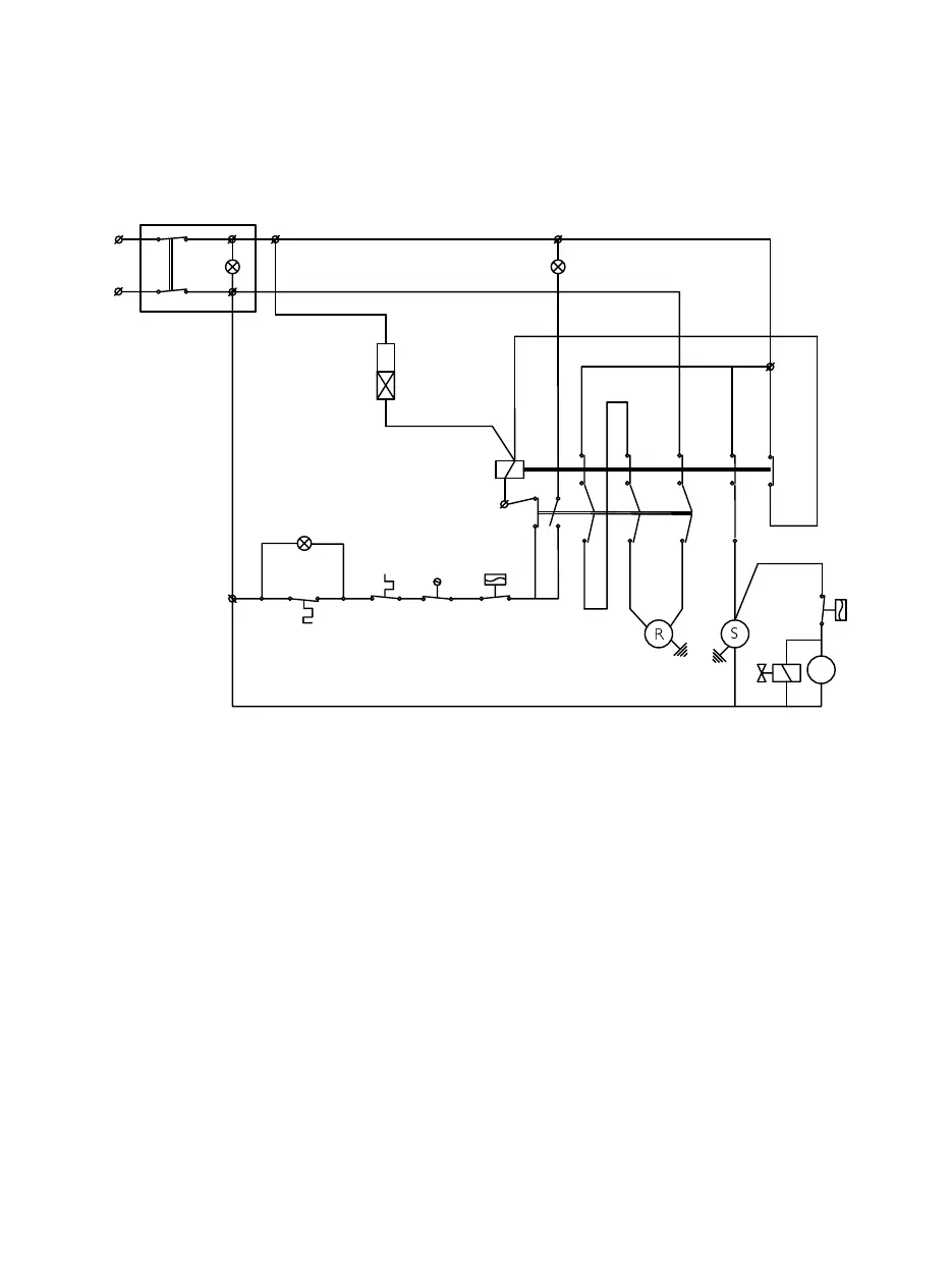
135
85-CD90
-Fan pressostat (only air cooled models)
-High pressure safety pressostat
-Termico Motorreductor/Thermic gearmotor
22
L
V. -Fan
-VentiladorV.
-Condenser water valveEw.
-Electroválvula condensaciónEw.
-Compressor
Ip.
Ts.
-On/off switch
-Full storage bin stop
S.
-Compresor
-Paro por llenado
-Interruptor de paro-marchaIp.
Ts.
S.
Ps.
R. -Gearmotor
Pt.
-Presostato de seguridad
-Motoreductor
Ps.
R.
-Micro boya falta de aguaIw.
Iw.- Water low level float switch
04/10/2010 plano:24/10
III
I
II
-Verde linea / Green on
-Ambar llenado/ Yellow full
-Motor thermal protection
Pt.- Protector térmico motor
L
2
A
1
A
Tem.
Marrón/brown
Rojo/red
Ps
Iw
L
Gris/Grey
C
Pt
Ts
Pv.
C1
Tem.
-Contactor
-Start timer-Temporizador a la conexion
-Contactor
-Presostato ventilador (sólo cond.por aire)Pv.
C
1
Tem.
3
LL
L
1
2
L
3
T
T
1
97
2
T
98
A
1
c
1
95
A
96
2
II
Gris/Grey
Violeta/Violet
Violeta/Violet
Violeta/Violet
Marrón/brown
N
Ip
IIII
Azul/Blue
Marrón/brown
(2)
Ew
Negro/Black
Pv
C
L
V
4
4
a1
C
3