EasyManua.ls Logo

Ikon ISP29 - Wiring Diagram

Ikon ISP29
31 pages
Print Icon
To Next Page IconTo Next Page
To Next Page IconTo Next Page
To Previous Page IconTo Previous Page
To Previous Page IconTo Previous Page
Loading...
Service and Installation Manual
11
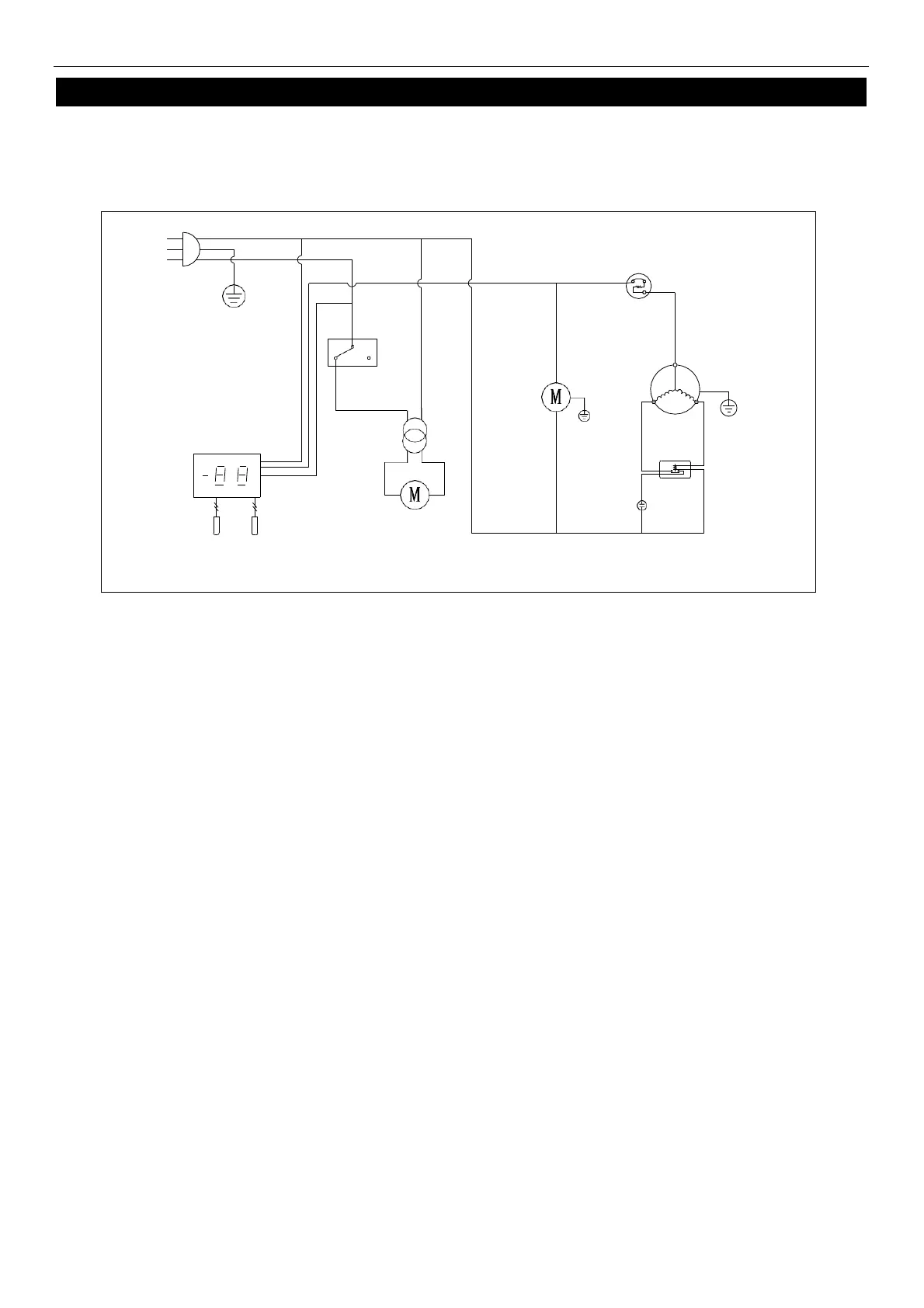
WIRING DIAGRAM
MODEL: IUC27
N
L
PLUG
DOOR
SWITCH
OVERLOAD
PROTECTOR
CONDENSER
FAN
COMPRESSOR
THERMOSTAT DISPLAY
FAN
POWER
CURRENT
RELAY
ROOM
EVAP
EVAP
FAN
STARTING
CAPACITOR
SENSOR