EasyManua.ls Logo

Ikon ISP29 - Page 16

Ikon ISP29
31 pages
Print Icon
To Next Page IconTo Next Page
To Next Page IconTo Next Page
To Previous Page IconTo Previous Page
To Previous Page IconTo Previous Page
Loading...
Service and Installation Manual
16
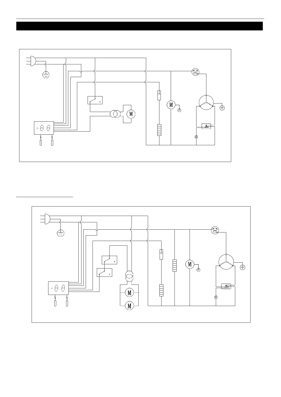
WIRING DIAGRAM
MODEL: IUC28F
MODEL: IUC48F IUC61F
N
L
PLUG
THERMAL
CUT-OFF
OVERLOAD
PROTECTOR
DOOR
SWITCH
FAN
POWER
CONDENSER
FAN
COMPRESSOR
THERMOSTAT DISPLAY
EVAP
FAN
ROOM
EVAP
STARTING
CURRENT
CAPACITOR
RELAY
SENSOR
N
L
PLUG
THERMAL
CUT-OFF
DOOR
SWITCH
FAN
POWER
OVERLOAD
PROTECTOR
CONDENSER
FAN
COMPRESSOR
THERMOSTAT DISPLAY
ROOM
EVAP
SENSOR
EVAP
FAN
STARTING
CAPACITOR
CURRENT
RELAY
MIDDLE FRAME HEATER