EasyManua.ls Logo

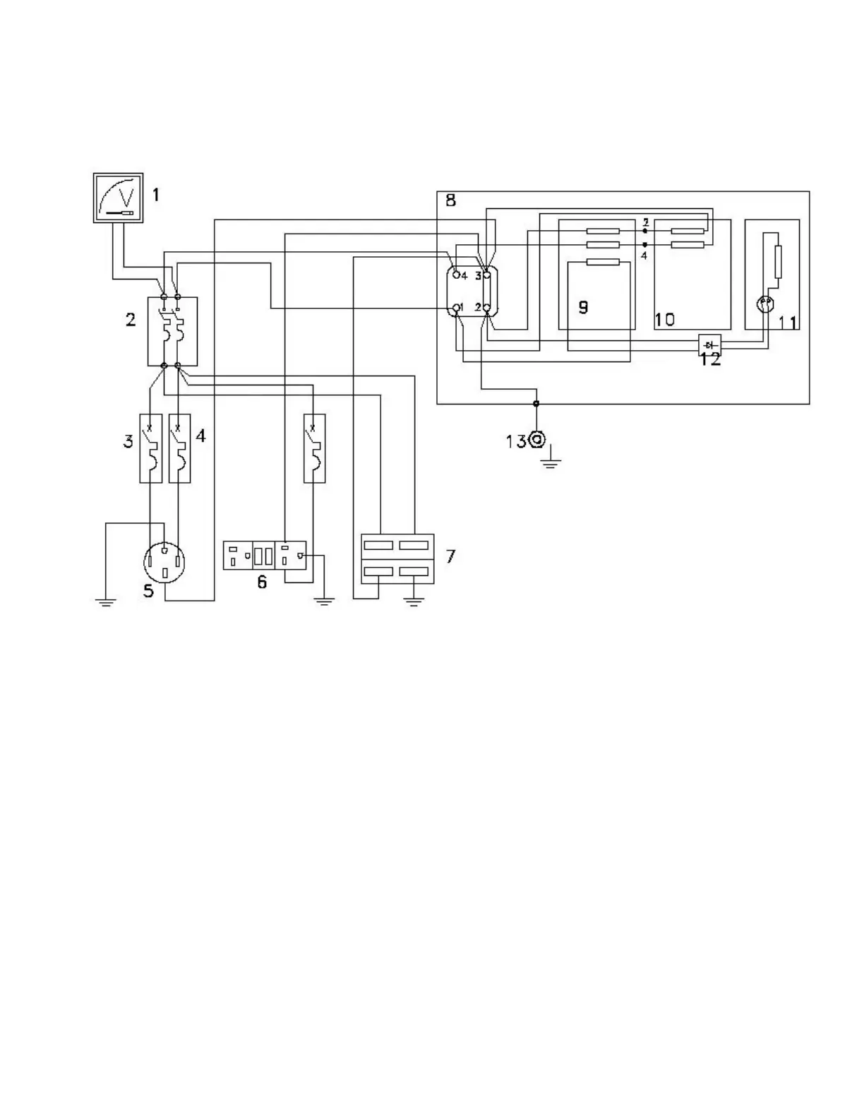
IMD PTO15/2S - PTO15;2 S Wiring Diagram

IMD PTO15/2S
19 pages
Print Icon
To Previous Page IconTo Previous Page
To Previous Page IconTo Previous Page
Loading...
Page 19
Wiring Diagram PTO15/2S: