EasyManua.ls Logo

iQe SIMPLICITY 35 - Page 16

Default Icon
56 pages
Print Icon
To Next Page IconTo Next Page
To Next Page IconTo Next Page
To Previous Page IconTo Previous Page
To Previous Page IconTo Previous Page
Loading...
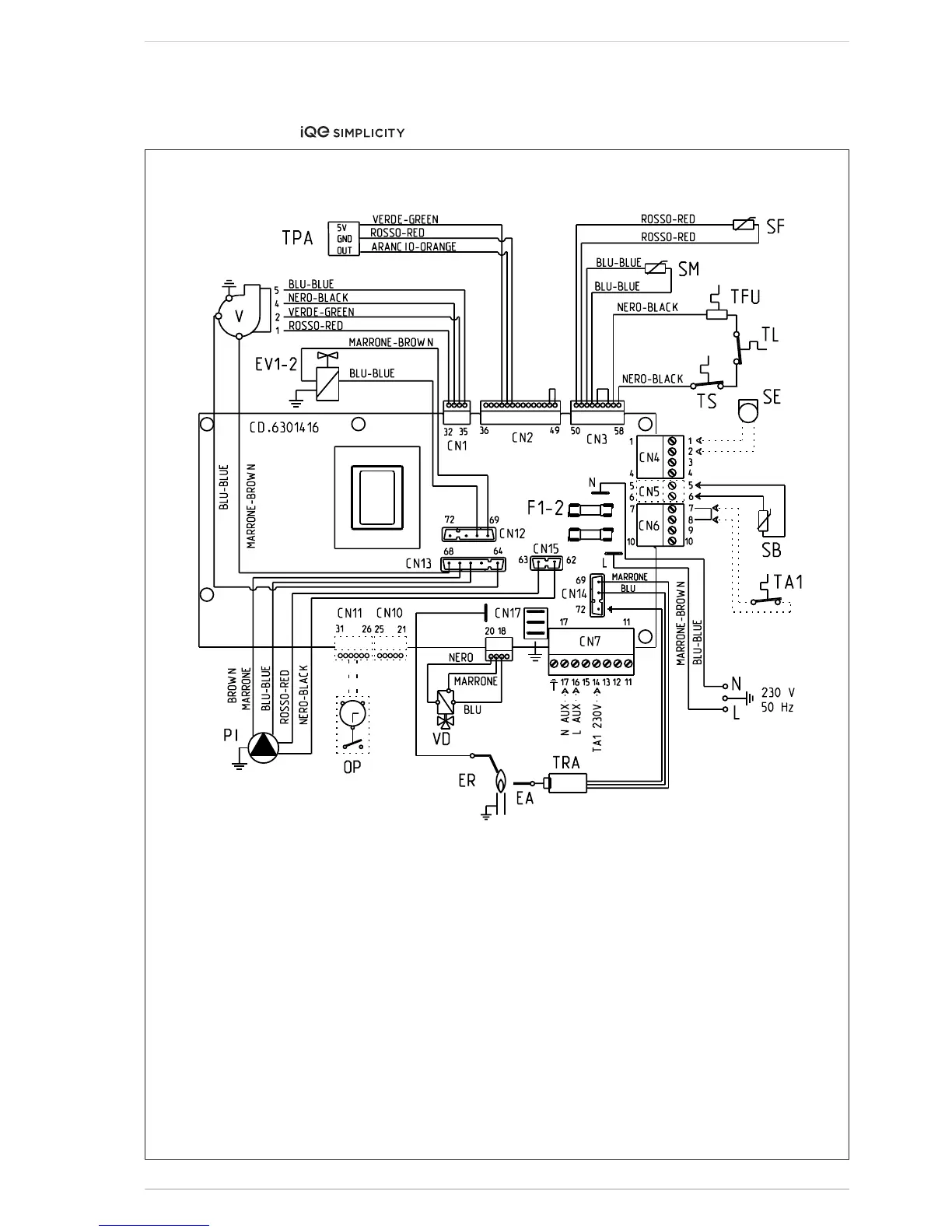
&+
;^\#&&$V
'#&& 7D>A:G:A:8IG>86A '%I"'*I"(%I
@:N
;&"' ;jhZ)6I
IG6 >\c^i^dcigVch[dgbZg
E> Ejbe
K ;Vc
:6 >\c^i^dcZaZXigdYZ
:G >dc^hVi^dcZaZXigdYZ
:K&"' <VhkVakZXd^a
IH :m]VjhiiZbeZgVijgZhiVi
H; Hbd`ZhZchdg
I;J I]ZgbVa[jhZ
K9 9^kZgiZgkVakZ
HB =ZVi^c\hZchdg
IA A^b^ihiVi
IE6 LViZgegZhhjgZigVchYjXZg
I6& GddbhiVi&
H7 9#=#L#iVc`hZchdghZZ'#.#(
H: :miZgcVahZchdg
DE >ciZgcVai^bZXadX`
6G GZbdiZVaVgb
KO OdcZkVakZ
6JM 6jm^a^VgnXdccZXi^dc
CDI:/ I]Z ]ZVi YZbVcY XVc WZ Wn V kdai
[gZZXdciVXiXdccZXiZY id 8C+ iZgb^cVah ,
-V[iZggZbdkVad[i]Za^c`!dgWn')%kid
iZgb^cVa&)8C,VcYgZbdkVad[i]Za^c`dc
8C+iZgb^cVah,-#
6 eZgbVcZci bV^chhjeean bjhi WZbV^c"
iV^cZYViVaai^bZh#
8DCC:8IDGHE6G:E6GI8D9:H/
8C& XdYZ+(&+'-('%I
8C& XdYZ+(&+'-''*I"(%I
8C' XdYZ+('(-&+
8C( XdYZ+(&.&)*
8C) XdYZ+(&+'%(
8C* XdYZ+(&+'%%
8C+ XdYZ+(&+'%'
8C, XdYZ+(&+'%)
8C. XdYZ+(&+'.*
8C&' XdYZ+(&+'-%
8C&( XdYZ+(&+'-('%I
8C&( XdYZ+(&+'-''*I"(%I
8C&) XdYZ+(&+'&(

Table of Contents

Other manuals for iQe SIMPLICITY 35

Related product manuals