EasyManua.ls Logo

jbc LB 3200 - Page 13

jbc LB 3200
19 pages
Print Icon
To Next Page IconTo Next Page
To Next Page IconTo Next Page
To Previous Page IconTo Previous Page
To Previous Page IconTo Previous Page
Loading...
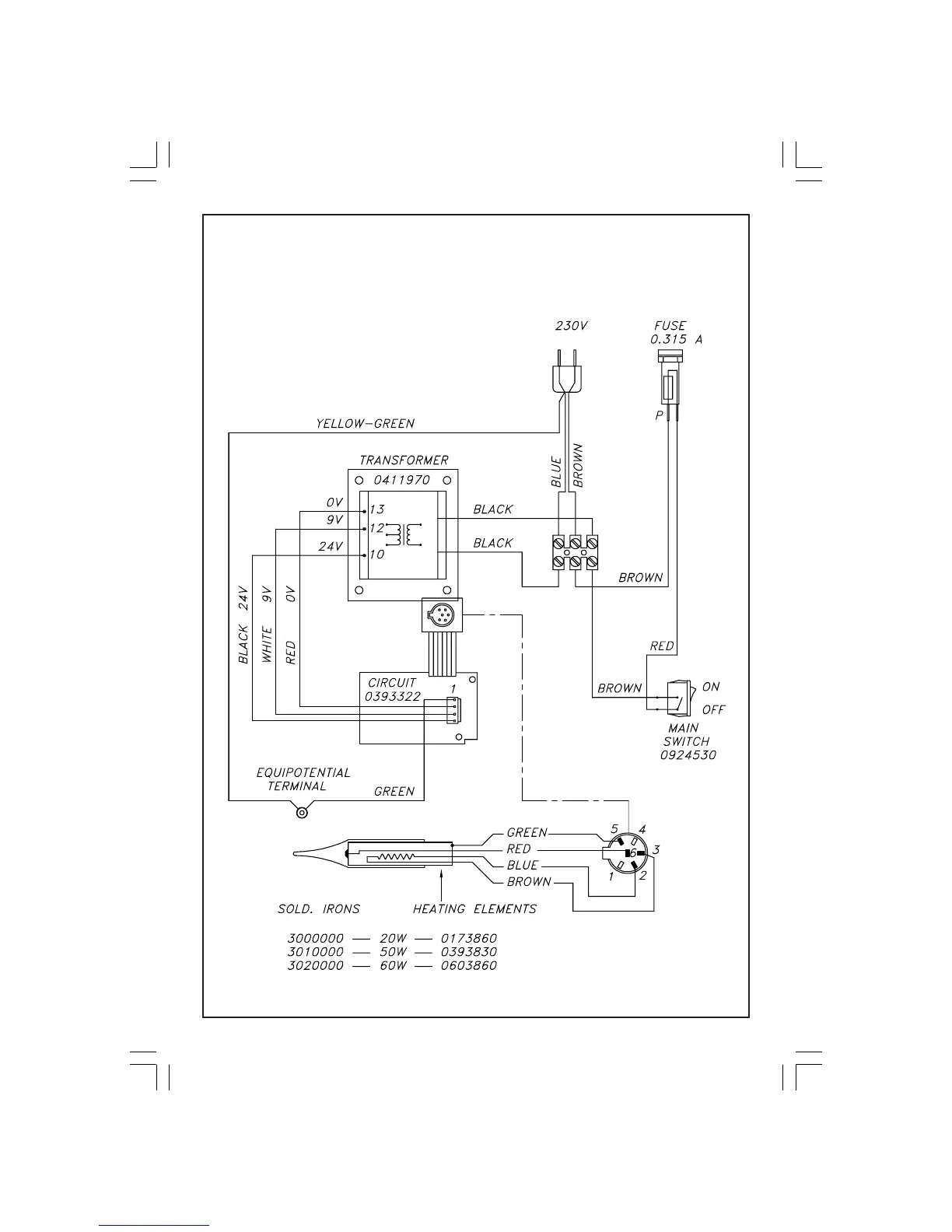
ELECTRIC WIRING DIAGRAM
LB 3200 - IB 3210 - TB 3220
12
0425450-mb3260-230v.pmd 13/05/2004, 9:0914